EasyManua.ls Logo

Electrolux MC2660E (EU) - Diagrams; Schematic Diagrams

Electrolux MC2660E (EU)
34 pages
Print Icon
To Next Page IconTo Next Page
To Next Page IconTo Next Page
To Previous Page IconTo Previous Page
To Previous Page IconTo Previous Page
Loading...
SOI 05.06 FV 33/34 599 36 78-44
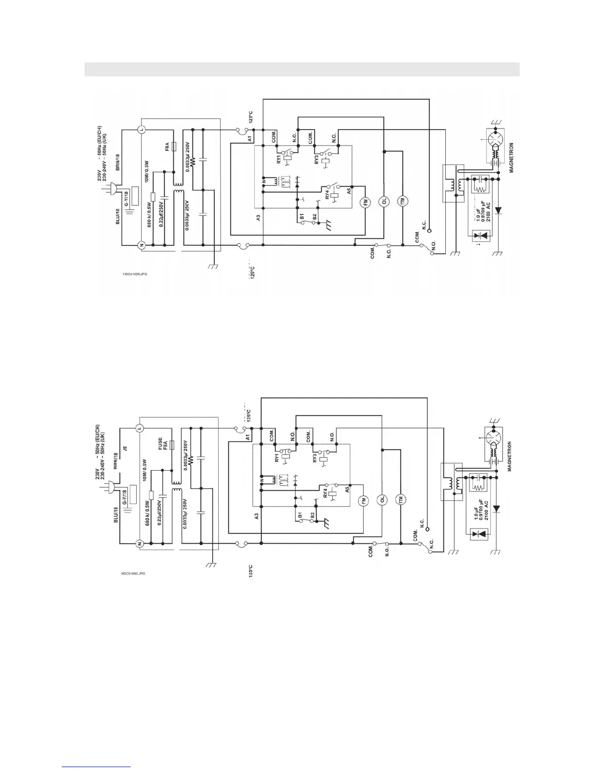
SCHEMATIC DIAGRAMS
Figure 0-1 Oven Schematic-OFF Condition, Door Closed.
Figure 0-2 Oven Schematic-ON Condition, Door Closed.
MAGNETRON
THERMAL
CUT OUT
NOISE
FILTER
UNIT
F1
FUSE
NOISE SOPPRESSION COIL
OVEN
THERMAL
CUT OUT
SWITCH
STOP
CONTROL UNIT
FAN MOTOR
OVEN LAMP
T
RNTEBLE M
T
R
APA
IT
R
H.V.RE
TIFIER
MONITORED
LATCH
SWITCH
MONITOR
SWITCH
ASYMMETRIC
RECTIFIER
LIVE
EARTH
FUSE
MAGNETRON
THERMAL
CUT OUT
NOISE
FILTER
UNIT
F1
FUSE
LIVE
NOISE SOPPRESSION COIL
OVEN
THERMAL
CUT OUT
STOP
SWITCH
CONTROL UNIT
FAN MOTOR
OVEN LAMP
T
RNTEBLE M
T
R
CAPACITOR
H.V.RE
TIFIER
MONI
TORED
SWITCH
LATCH
MONITOR
SWITCH
ASYMMETRIC
RECTIFIER
EARTH

Related product manuals