EasyManua.ls Logo

Electrolux R600a - Electrical Wiring Schematic

Electrolux R600a
22 pages
Print Icon
To Next Page IconTo Next Page
To Next Page IconTo Next Page
To Previous Page IconTo Previous Page
To Previous Page IconTo Previous Page
Loading...
R600a NOFROST REFRIGERATORS
8/22
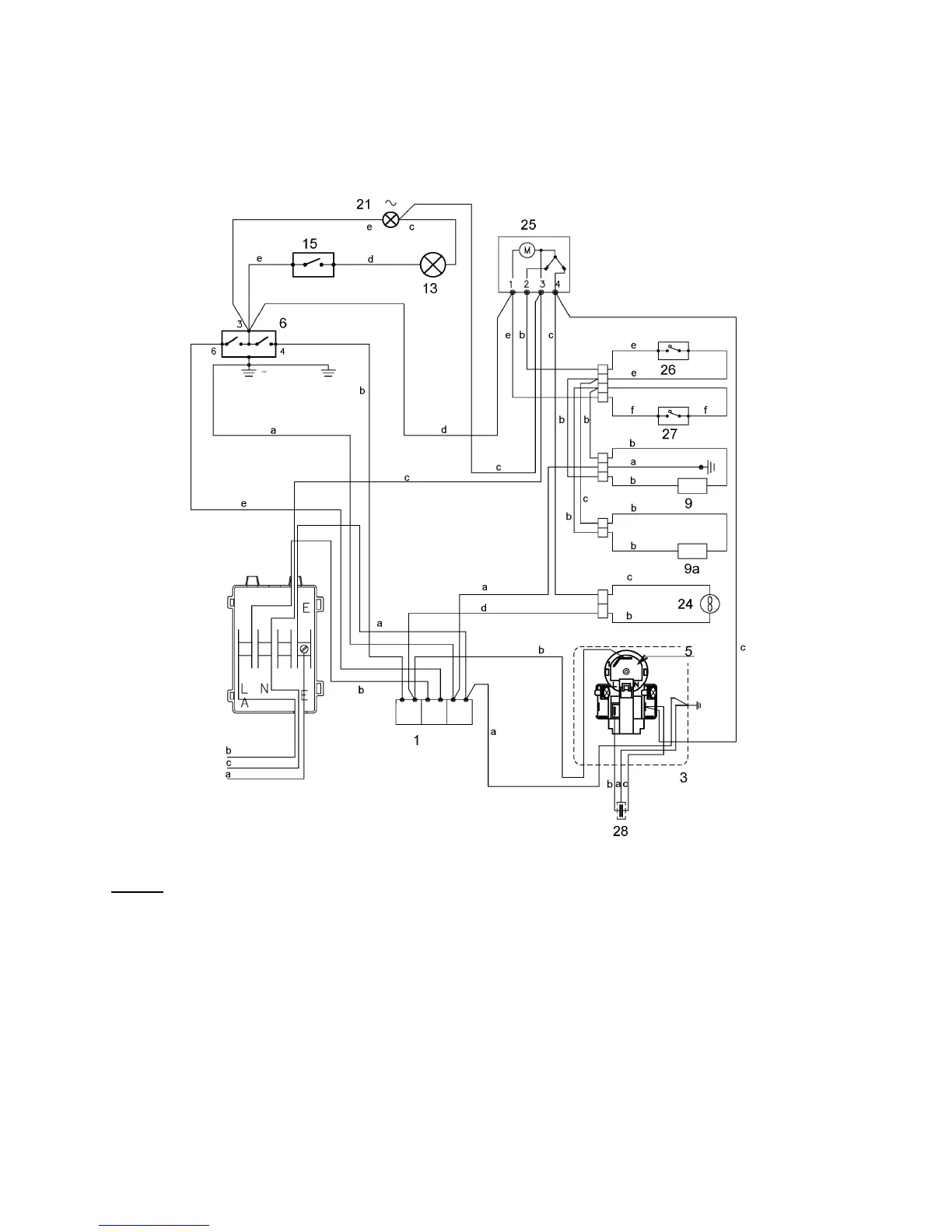
3. ELECTRIC WIRING
( check the specific diagram for each model ! )
Legend:
1. 3 ways junction box a. yellow-green
3. freezer compressor junction box b. brown
5. overload cut-out c. blue
6. refrigerator thermostat d. white
9. stylus defrosting heater e. black
9a. armored defrosting heater f. grey
13. refrigerator lamp
15. light switch
24. battery fan
25. timer
26. safety thermal switch (+ 40 °C)
27. defrosting cut-out switch (+ 10 °C)
28. running capacitor

Related product manuals