EasyManua.ls Logo

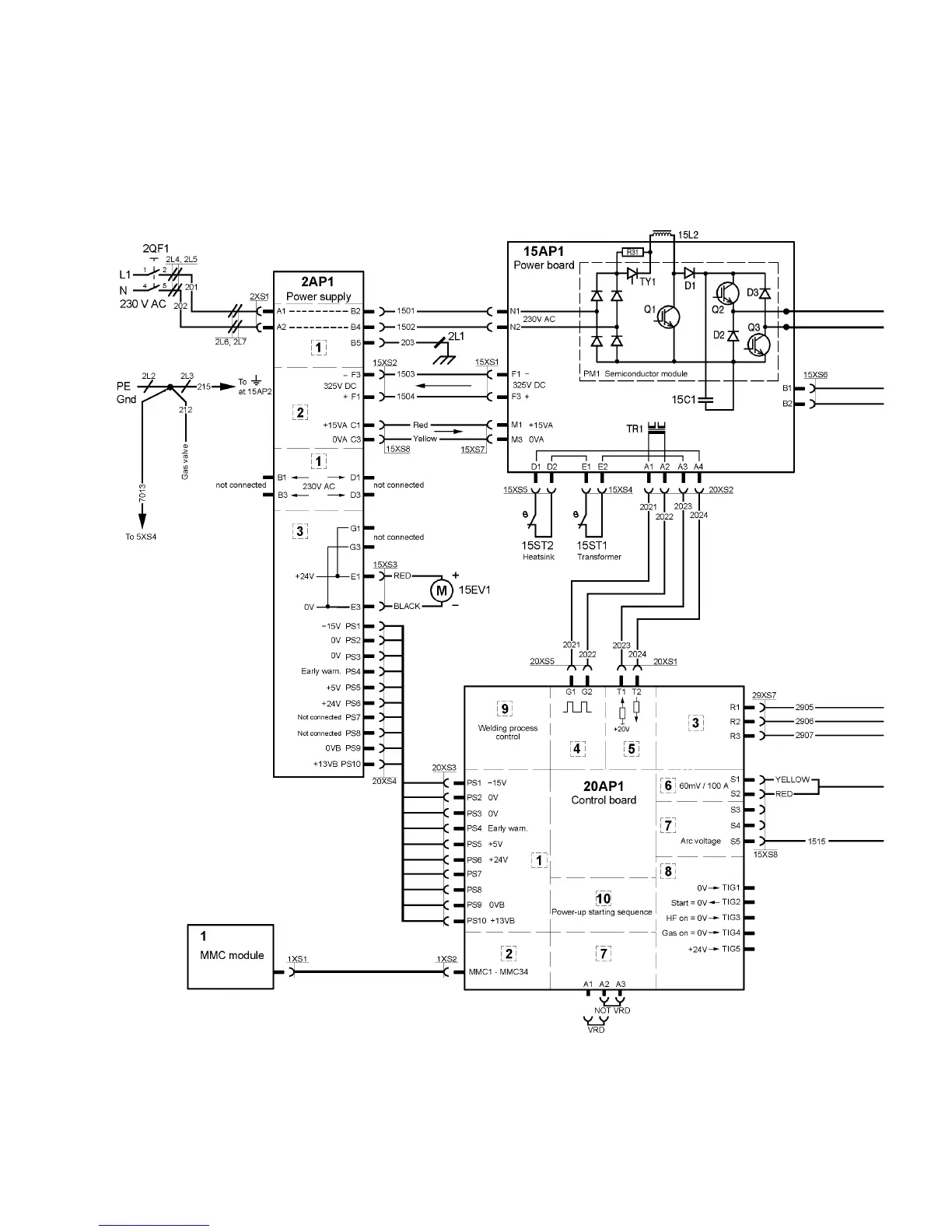
ESAB Arc 151i - Diagram (Arc 201 i)

ESAB Arc 151i
24 pages
Print Icon
To Next Page IconTo Next Page
To Next Page IconTo Next Page
To Previous Page IconTo Previous Page
To Previous Page IconTo Previous Page
Loading...
© ESAB AB 2008
- 16 -
bh32e
Arc 201i

Related product manuals