EasyManua.ls Logo

ESP Ecocent 300L - Page 13

ESP Ecocent 300L
40 pages
Print Icon
To Next Page IconTo Next Page
To Next Page IconTo Next Page
To Previous Page IconTo Previous Page
To Previous Page IconTo Previous Page
Loading...
9of 36
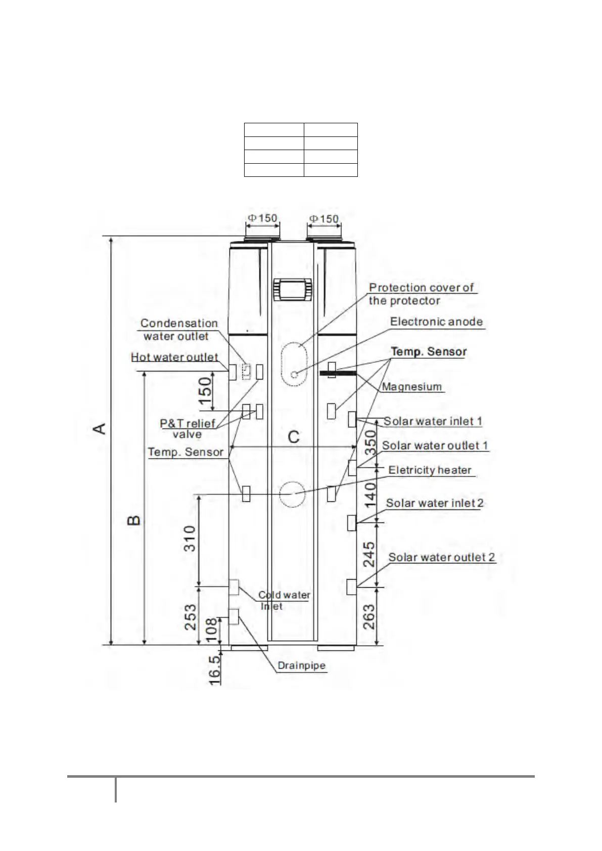
ESP400-10-200L and 300L
300L Ecocent
Dimension
(mm)
A
1820
B
1180
C
640
PLEASE NOTE: The Ecocent is supplied with 2 Secondary Coils.

Table of Contents

Related product manuals