EasyManua.ls Logo

ESP Ecocent 300L - 7.1 Vacuum and Filling Refrigerants

ESP Ecocent 300L
40 pages
Print Icon
To Next Page IconTo Next Page
To Next Page IconTo Next Page
To Previous Page IconTo Previous Page
To Previous Page IconTo Previous Page
Loading...
17of 36
ESP400-10-200L and 300L
PLEASE NOTE that only manufacturer approved engineers should carry out any work on the heat pump. Call
the manufacturer for the name of an approved engineer in your area.
THE FOLLOWING SECTIONS (7.1 TO 7.5 INCLUSIVE) ARE FOR
REFRIGERATION ENGINEERS ONLY:
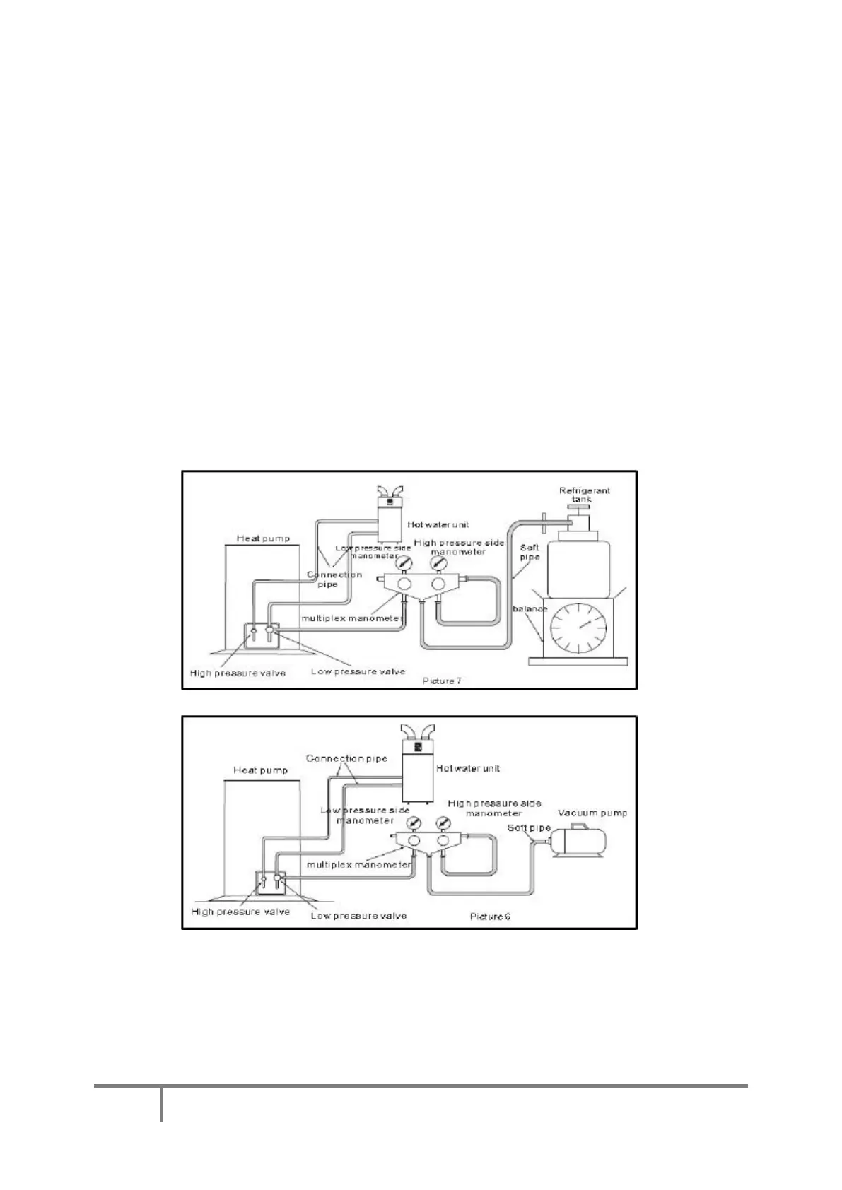
7.1 Vacuum and filling Refrigerants:
The unit is supplied pre-gassed. Should a refrigerant fill be required at any point, please note the following:
When you have finished the connection between the heat pump and the hot water unit, you must create a
vacuum in the hot water unit. See below pictures 6 & 7 below:
A. Unscrew the screw cap of the high pressure valve on the heat pump, and connect the multiplex
manometer to the check valve.
B. Connect the vacuum pump to the multiplex manometer, then open them to create a vacuum in the
hot water unit, making sure the absolute pressure is less than 70Pa, and lasts for 60 minutes.
C. When you have finished the vacuum test, open the check valve to let the refrigerant go into the
ASHP part of the unit.
D. When you need to add the refrigerant, please do so as follows:
NOTE: With the Ecocent, the ASHP and the cylinder are one unit and the above should be
interpreted accordingly.

Table of Contents

Related product manuals