EasyManua.ls Logo

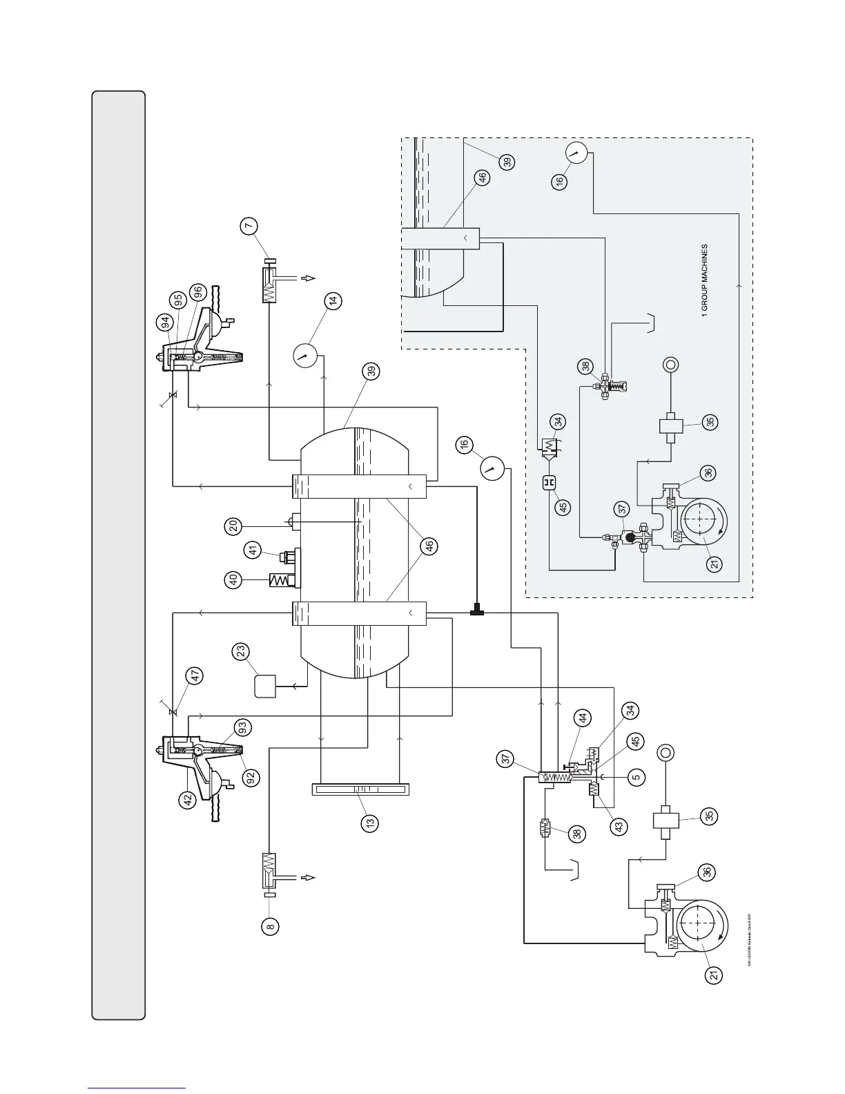
Faema E61 Legend - Hydraulic Circuit

Faema E61 Legend
38 pages
Print Icon
To Next Page IconTo Next Page
To Next Page IconTo Next Page
To Previous Page IconTo Previous Page
To Previous Page IconTo Previous Page
Loading...
75
Circuito idraulico - Hydraulic circuit - Circuit hydraulique - Hydraulikplan - Circuito hidraulico - Circuito hidráulico

Other manuals for Faema E61 Legend

Related product manuals