EasyManua.ls Logo

Ferris 5900716 - Electrical Schematics - Kohler 30 HP

Ferris 5900716
104 pages
Print Icon
To Next Page IconTo Next Page
To Next Page IconTo Next Page
To Previous Page IconTo Previous Page
To Previous Page IconTo Previous Page
Loading...
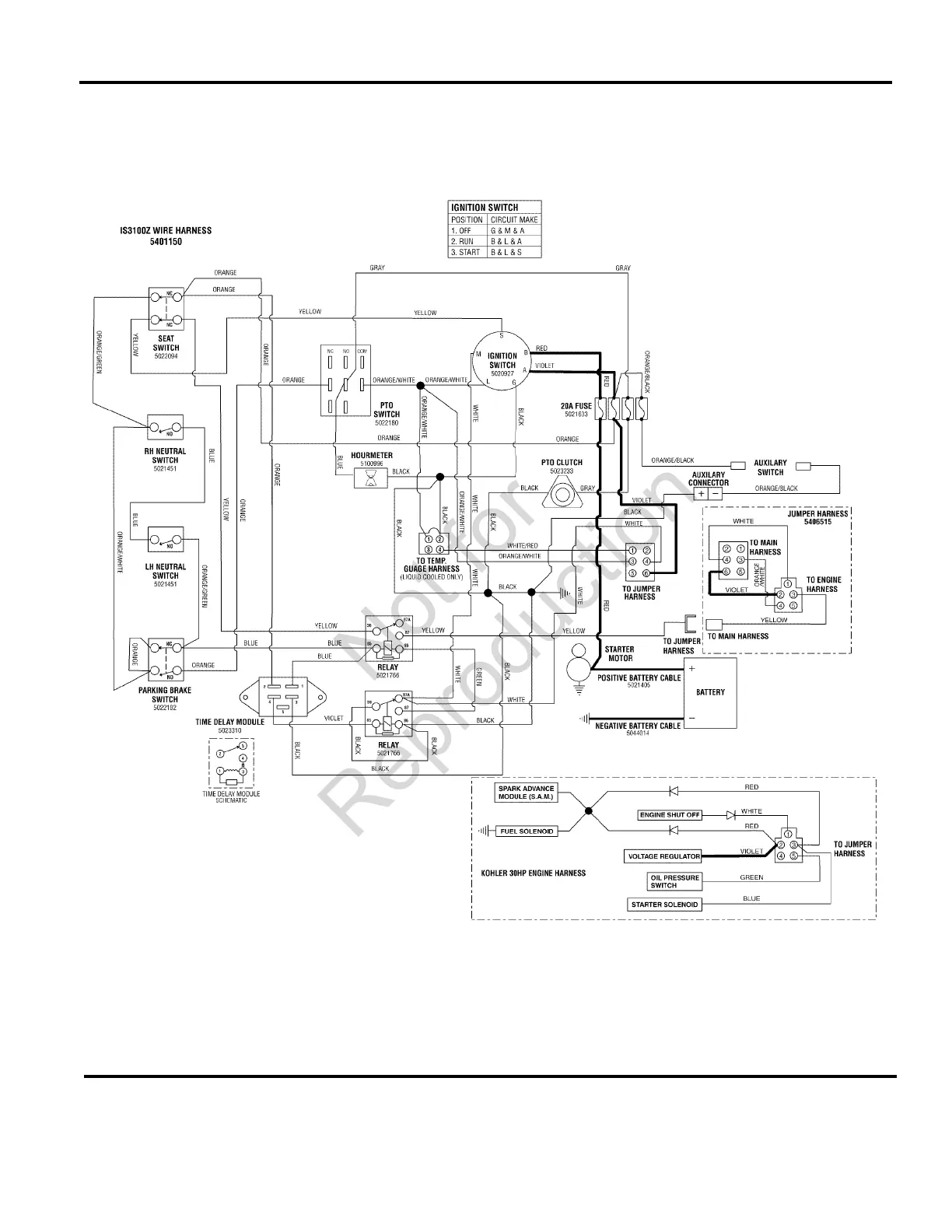
Electrical Schematic - Charging Circuit - Kohler 30HP
282eskc0
The above parts group applies to the following Mfg. Nos.:
2010
90
© Copyright Briggs and Stratton. All Rights Reserved.
5900612
(
IS3100ZK3061
)
TP 400-7282-BA-3Z-F
Not for
Reproduction

Table of Contents

Related product manuals