EasyManua.ls Logo

Fluo DCT35IUINVR32 - Page 46

Default Icon
240 pages
Print Icon
To Next Page IconTo Next Page
To Next Page IconTo Next Page
To Previous Page IconTo Previous Page
To Previous Page IconTo Previous Page
Loading...
46
GB
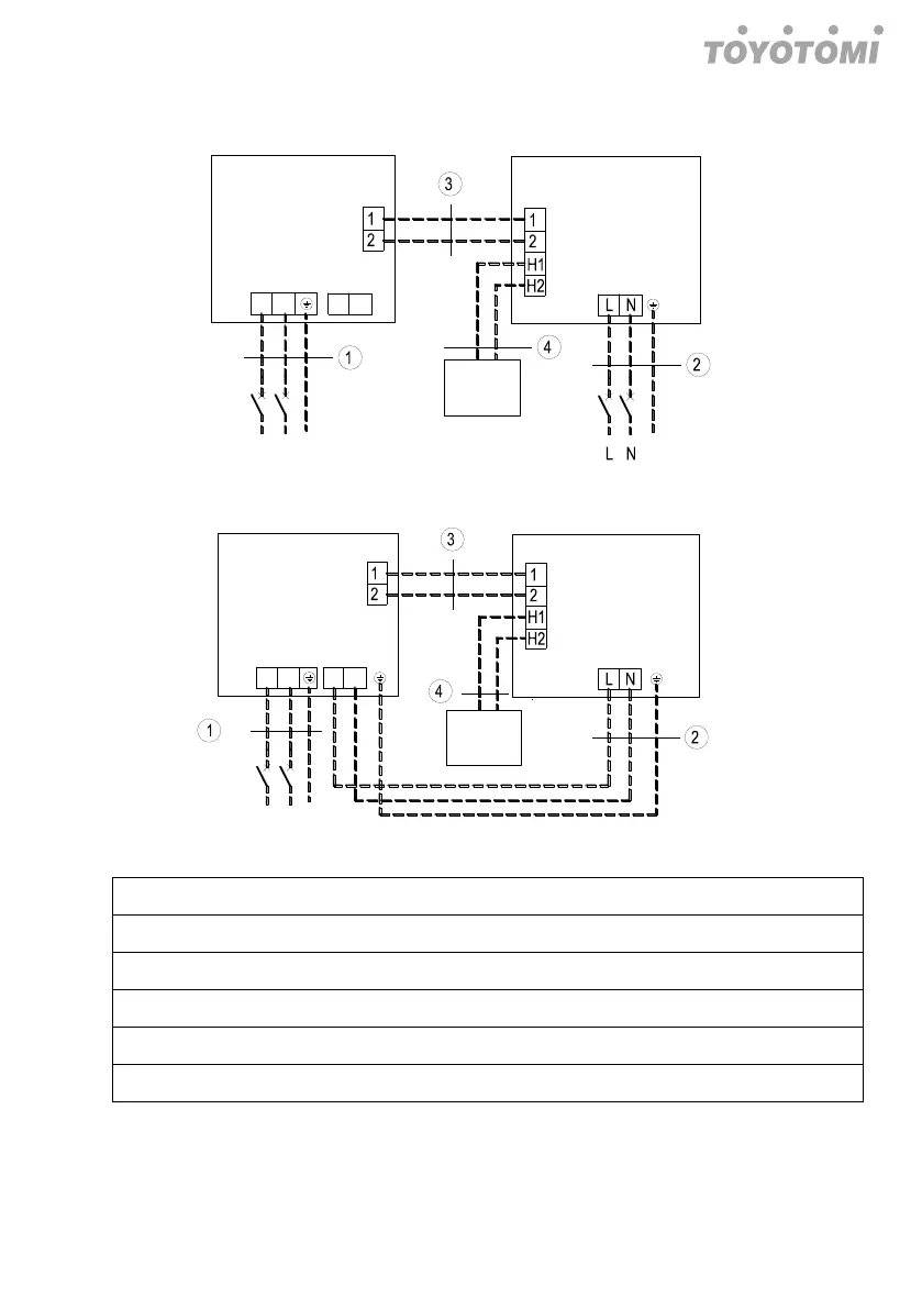
DC Inverter U-match Series Duct Type Unit
42
Single-phase Unit: 10.0KW, 12.5KW, 14.0KW
L N
Outdoor Unit
L N
Indoor Unit
Wired
Controller
L N
breaker
breaker
PE
PE
Power:220-240V~50Hz/208-230V~60Hz
Power:220-240V~50Hz/208-230V~60Hz
L N
Outdoor Unit
L N
Indoor Unit
Wired
Controller
L N
breaker
PE
Power:220-240V~50Hz/208-230V~60Hz
Power:220-240V~50Hz/208-230V~60Hz
. Power cord4.0mm²
. Power cord1.0mm²
. Communication Cords 2×0.75mm²
. Communication Cords 2×0.75mm²
10.0KW
12.5KW

Table of Contents

Related product manuals