EasyManua.ls Logo

Force 10 Galley - Page 15

Force 10 Galley
16 pages
Print Icon
To Next Page IconTo Next Page
To Next Page IconTo Next Page
To Previous Page IconTo Previous Page
To Previous Page IconTo Previous Page
Loading...
Page 14 of 15
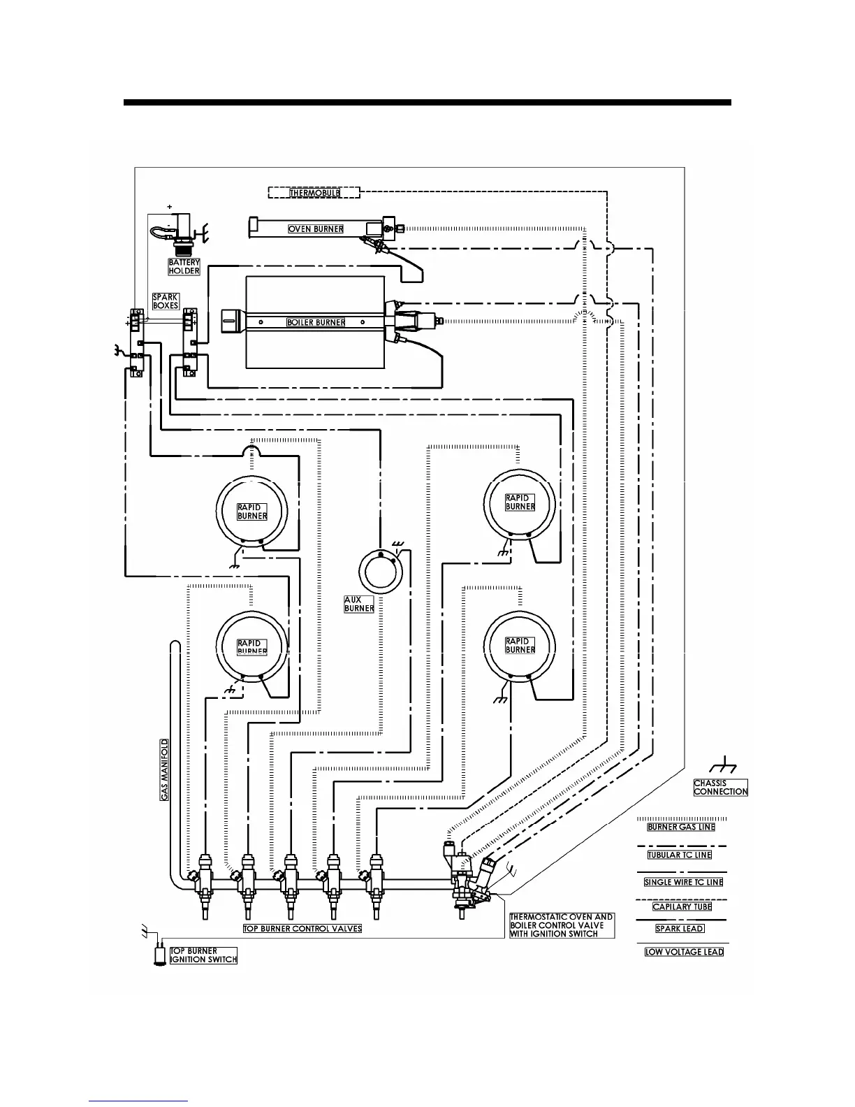
Gas and Electrical Circuits