EasyManua.ls Logo

Fujitsu ASY18TBA-W - Circuit Diagram

Fujitsu ASY18TBA-W
35 pages
Print Icon
To Next Page IconTo Next Page
To Next Page IconTo Next Page
To Previous Page IconTo Previous Page
To Previous Page IconTo Previous Page
Loading...
– 5 –
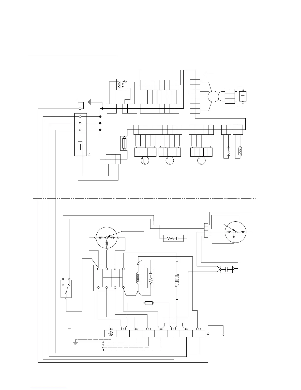
CIRCUIT DIAGRAM
(PIPE TEMP.)
GRAY
GRAY
WHITE
GREEN
GRAY
GRAY
GRAY
FM
(ROOM TEMP.)
(RIGHT/ LEFT)
(UP/DOWN)
BLACK
BLACK
WHITE
WHITE
WHITE
BLACK
BLUE
RED
RED
RED
BLACK
GRAY
GRAY
GRAY
GRAY
YELLOW
PINK
GRAY
GRAY
GRAY
GRAY
GRAY
GRAY
GRAY
PURPLE
PURPLE
PURPLE
GRAY
GRAY
GRAY
GRAY
GRAY
(DIFFUSER)
GRAY
GRAY
GRAY
GRAY
RED
PINK
M
M
M
GREEN/
YELLOW
L
N
FAN
MOTOR
THERMAL
PROTECTOR
CONNECTOR
FAN MOTOR
CAPACITOR
COMPRESSOR
INTERNAL
OVERLOAD
PROTECTOR
FUSE 5A
TERMINAL
TO POWER
SUPPLY
MAGNETIC
RELAY
CR COMPOSITE
GREEN / YELLOW
WHITE
WHITE
WHITE
WHITE
WHITE
WHITE
BLACK BLACK
BLACK
BLACK
BLACK
BLACK BLACK
WHITE
RED
RED
BLACK
WHITE
WHITE
RED
BLACK
T
3
T
1
T
2
13
24
5
31
A1/A
A2/B
32
6
BLUE
BLUE
RED
BLUE
SR (L) T N 32 (N)1 (L)
H
OUTDOOR
THERMOSTAT
L
C
CRANKCASE HEATER
CR COMPOSITE
OUTDOOR UNIT
INDOOR UNIT
FAN MOTOR
CAPACITOR
THERMISTOR
FAN
MOTOR
TERMINAL
THERMISTOR
STEP
MOTOR
STEP
MOTOR
STEP
MOTOR
TRANSFORMER
CONTROL BOARD
DISPLAY BOARD
CN4
CN5
CN11CN10CN7CN6
CN3
CN9CN2 CN1
CN201
THERMAL
FUSE 102
2
2
1
1
21
3
3
4
4
5
5
6
6
7
7
2
2
1
1
3
3
2
2
1
1
3
3
2
2
1
1
7
7
6
6
2
2
1
1
3
3
4
4
5
5
7
7
8
8
8
8
6
6
2
2
1
1
3
3
4
4
5
5
2
2
1
1
3
3
2
2
1
1
3
3
4
4
5
5
2
2
1
1
8
8
9
9
10
10
7
7
6
6
2
2
1
1
3
3
4
4
5
5
2
2
1
1
2
2
1
1
3
3
4
4
5
5
2
2
1
1
3
3
4
4
5
5
2
2
1
1
3
3
4
4
5
5
(N)
123
FUSE T 3. 15A 250V
Models : ASY24EBA3W / AOY24EPA3L
ASG24EBA3W / AOG24EPA3L
2003.05.14

Related product manuals