EasyManua.ls Logo

Fujitsu AUU9RLF - Refrigerant System Diagram

Fujitsu AUU9RLF
66 pages
Print Icon
To Next Page IconTo Next Page
To Next Page IconTo Next Page
To Previous Page IconTo Previous Page
To Previous Page IconTo Previous Page
Loading...
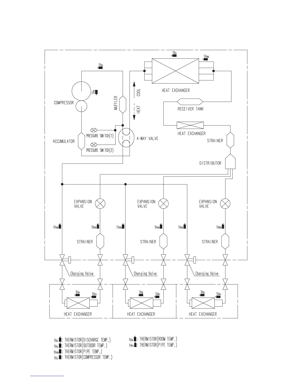
REFRIGERANT
SYSTEM DIAGRAM
132011.05.20
OUTDOOR UNIT
INDOOR UNIT A INDOOR UNIT B INDOOR UNIT C

Other manuals for Fujitsu AUU9RLF

Related product manuals