EasyManua.ls Logo

Fujitsu R407C - Page 158

Fujitsu R407C
162 pages
Print Icon
To Next Page IconTo Next Page
To Next Page IconTo Next Page
To Previous Page IconTo Previous Page
To Previous Page IconTo Previous Page
Loading...
07-17
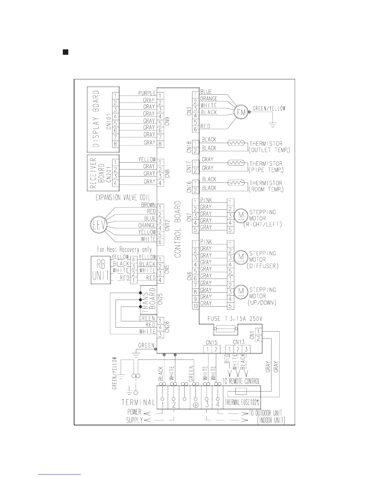
CEILING WALL TYPE
MODELS : AW7, AW9, AW14, AW18, AW24, AW30

Table of Contents

Related product manuals