EasyManua.ls Logo

FUNAI LC320SLX - Page 48

FUNAI LC320SLX
241 pages
Print Icon
To Next Page IconTo Next Page
To Next Page IconTo Next Page
To Previous Page IconTo Previous Page
To Previous Page IconTo Previous Page
Loading...
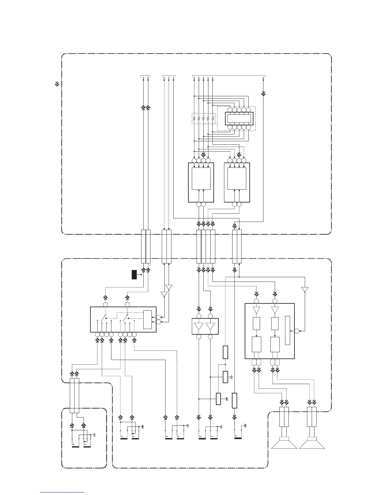
9-4
Audio Block Diagram
A91F3BLA
IC771
(AUDIO SELECTOR)
AUDIO(L)-OUT
AUDIO(R)-OUT
HDMI-
AUDIO(L)-IN
HDMI-
AUDIO(R)-IN
JK721
JK722
JK871
JK872
COMPONENT-
AUDIO(L)-IN
COMPONENT-
AUDIO(R)-IN
JK741
JK742
2
4
1
5
15
11
12
14
JACK CBA
CL701A
CL701B
AUDIO(L)-IN 77
AUDIO(R)-IN
9
9
AUDIO(L)
-IN
AUDIO(R)
-IN
JK753
JK754
CN3702CN302
AUDIO(L)13 13
AUDIO(R)11 11
CN3702CN302
INPUT110 10
INPUT012 12
CN3701CN301
AUDIO(L)-OUT22
AUDIO(R)-OUT44
AMP(L)-OUT66
AMP(R)-OUT88
POWER SUPPLY CBA DIGITAL MAIN CBA UNIT
20
IC801 (AUDIO AMP)
1
44
9,10
13,14
35,36
31,32
MUTE CONTROL
CN801CL801
SP801
SPEAKER
L-CH
CN802
SP(R)-
1
CL802
SP802
SPEAKER
R-CH
PWM1
PWM2
DRIVE1
CN302
CN3702
AUDIO-MUTE
2020
JK841
DIGITAL
AUDIO-OUT
(COAXIAL)
Q841
Q771
Q772
BUFFER
Q871
Q873,Q874
MUTE
Q872
MUTE
SPDIF
22
SP(R)+
2
SP(L)-
1
SP(L)+
2
Q801
CONTROL
LOGIC
3
109
13
IC871
(OP AMP)
1 3
7
5
DRIVE2
DRIVE
IC3802
(D/A CONVERTER)
(AUDIO DSP)
D/A
CONVERTER
DSP
15
14
8
7
6
33
34
37
36
35
4
3
39
40
2
5
(L-CH)
(R-CH)
IC3801
IC3803
(D/A CONVERTER)
D/A
CONVERTER
15
14
8
7
6
5
(L-CH)
(R-CH)
AUDIO(L)
AUDIO(R)
TO
DIGITAL
SIGNAL
PROCESS
BLOCK
DIAGRAM
TO
DIGITAL
SIGNAL
PROCESS
BLOCK
DIAGRAM
INPUT1
LRCLK
[ LC320SLX, LC320EMX ]
[ 32MF339B/F7, LC320SSX, LC320EMXF,
LC321SSX, 32MF369B/F7 ]
BCLK
ADATA1
ACLK
SPDIF
ADATA0
INPUT0
AUDIO-MUTE
TO
SYSTEM
CONTROL
BLOCK
DIAGRAM
AUDIO SIGNAL
WF7

Related product manuals