EasyManua.ls Logo

FUNAI LCD-A2006 - Page 21

FUNAI LCD-A2006
55 pages
Print Icon
To Next Page IconTo Next Page
To Next Page IconTo Next Page
To Previous Page IconTo Previous Page
To Previous Page IconTo Previous Page
Loading...
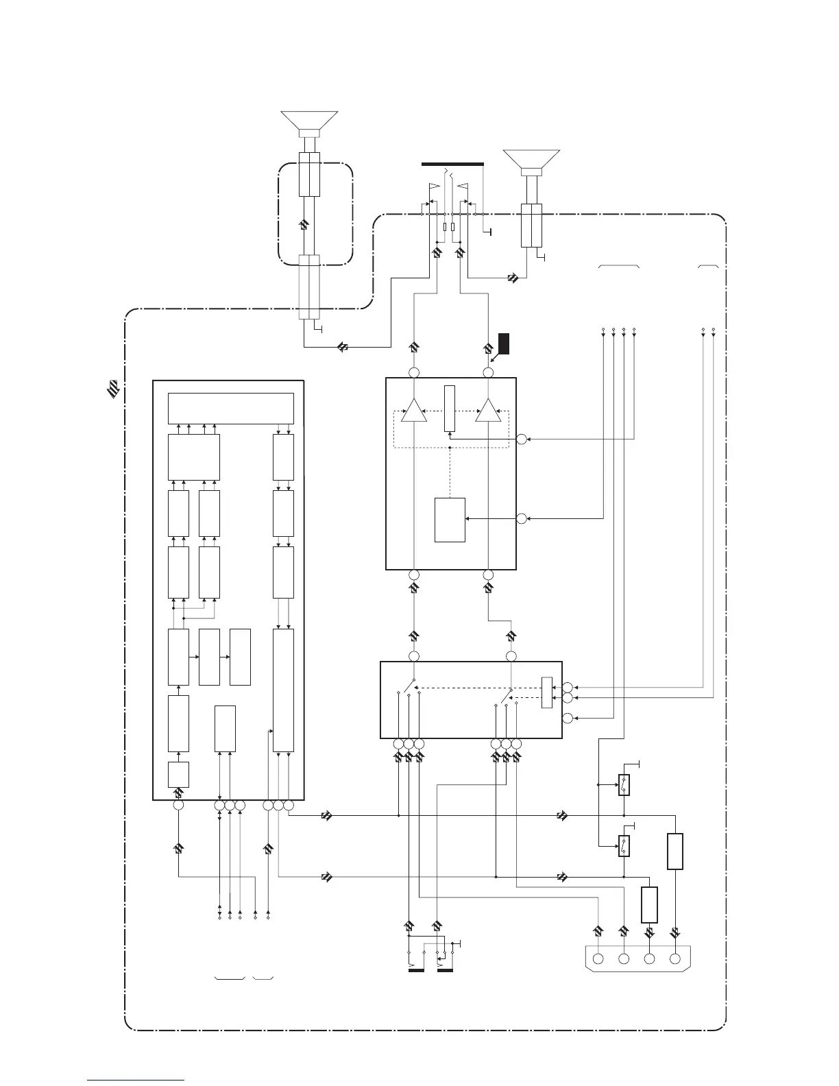
7-3
Audio Block Diagram
L4620BLA
MAIN CBA
AUDIO SIGNAL
VOLUME
TO SYSTEM
CONTROL
BLOCK
INPUT-0(INV)
INPUT-1(INV)
SCL
SDA
IC871 (INPUT SELECT)
SW CTL
13
4
2
1
11
12
9 10
dBX/MNR
PANDA1
FM/AM
PRESCALE
I2C READ
REGISTER
AUTOMATIC
SOUND
SELECT
NICAM
PRESCALE
L-CH
R-CH
AGC
DEMODULATOR
A/D
CONVERTER
I2C
DECORDER
TO IF/VIDEO
BLOCK
DIAGRAM
TUNER
AUDIO1
AUDIO2
TUNER
AUDIO1
AUDIO2
(L-CH)
(R-CH)
2
12
13
IC831 (SOUND PROCESSOR)
AUDIO1(L)
-IN
JK723
SIF
JK724
AUDIO1(R)
-IN
14
IC801 (AUDIO AMP)
7
VOLUME
11
AMP
AMP
MUTE
/STANDBY
CONTROL
6
1
(R-CH)
(L-CH)
2
JK801
HEADPHONE
JACK
CN801
SP-R 1
GND 2
TO IF/VIDEO
BLOCK
DIAGRAM
3
15
WF1
CLN801
SP801
SPEAKER
R-CH
TO SYSTEM
CONTROL
BLOCK
DIAGRAM
NICAM-RESET
43
22
AUDIO
RESET
6
INH
JK751
1
3
AUDIO2(L)
-OUT
AUDIO2(R)
-OUT
6
AUDIO2(L)
-IN
2
AUDIO2(R)
-IN
Q732
Q733
Q741
Q742
INSEL-MUTE
S/C-JACK-MUTE
SP-MUTE
DEEMPHASIS
SOUND
SELECT
D/A
CONVERTER
VOLUME
SCART1 OUTPUT SELECT
SCART1
CHANNEL
MATRIX
30
31
STANDERD
AND SOUND
DETECTION
BUFFER
BUFFER
SP802
SPEAKER
L-CH
CN310
CN304
CN404
CLN310
SP-L 1
GND 2
INVERTER CBA
SP-L22
GND11

Related product manuals