EasyManua.ls Logo

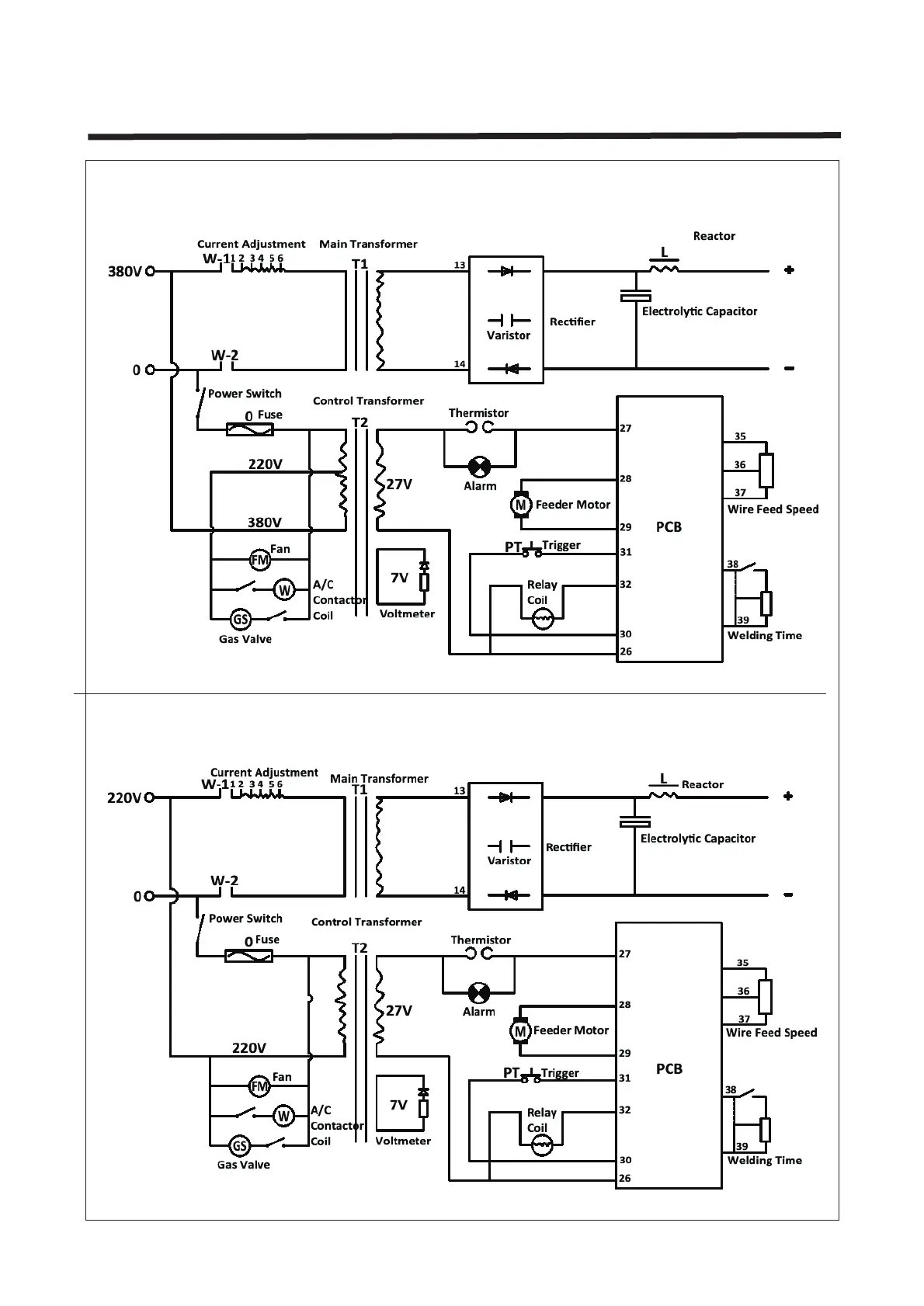
FY-TECH FY-4200/2E - Circuit Diagrams; 380 V 1-Phase Electrical Schematic; 220 V 1-Phase Electrical Schematic

Default Icon
34 pages
Print Icon
To Previous Page IconTo Previous Page
To Previous Page IconTo Previous Page
Loading...
NO.32
Circuit Diagram
380V 1ph
220V 1ph