EasyManua.ls Logo

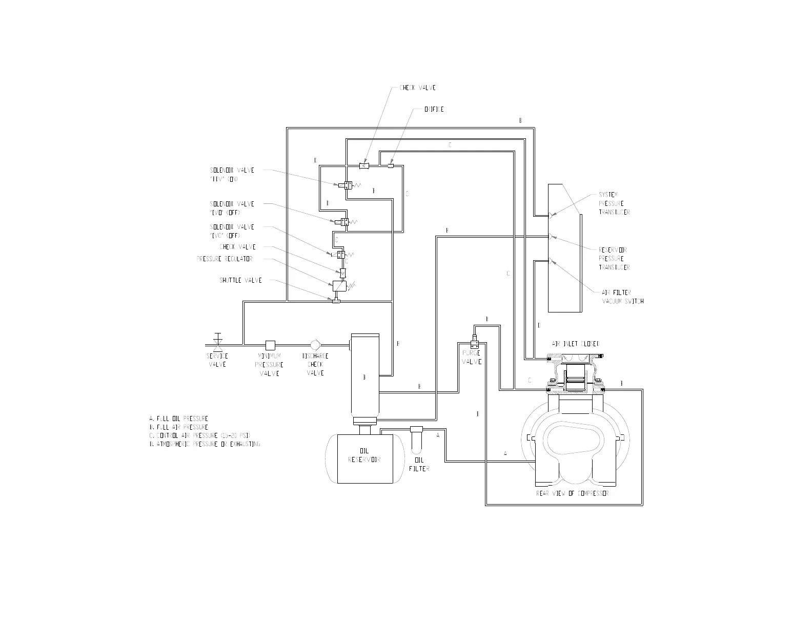
Gardner Denver EAM99C - Figure 4-7 - Control Schematic - Compressor Unloaded - Constant Speed Mode

Gardner Denver EAM99C
76 pages
Print Icon
To Next Page IconTo Next Page
To Next Page IconTo Next Page
To Previous Page IconTo Previous Page
To Previous Page IconTo Previous Page
Loading...
13-9-663 Page 34
Figure 4-7 – CONTROL SCHEMATIC – COMPRESSOR UNLOADED – CONSTANT SPEED MODE
ERH, EBH, EBM & EBP UNITS ONLY
225ECM797-B
(Ref. Drawing)

Table of Contents

Related product manuals