GE
Direction 5370626-100, Revision 18 LOGIQ e/LOGIQ e Vet/LOGIQ i/Vivid e Basic Service Manual
10-14 Section 10-6 - Electrical Safety Tests
10-6-4 Chassis Leakage Current Test
10-6-4-1 Definition
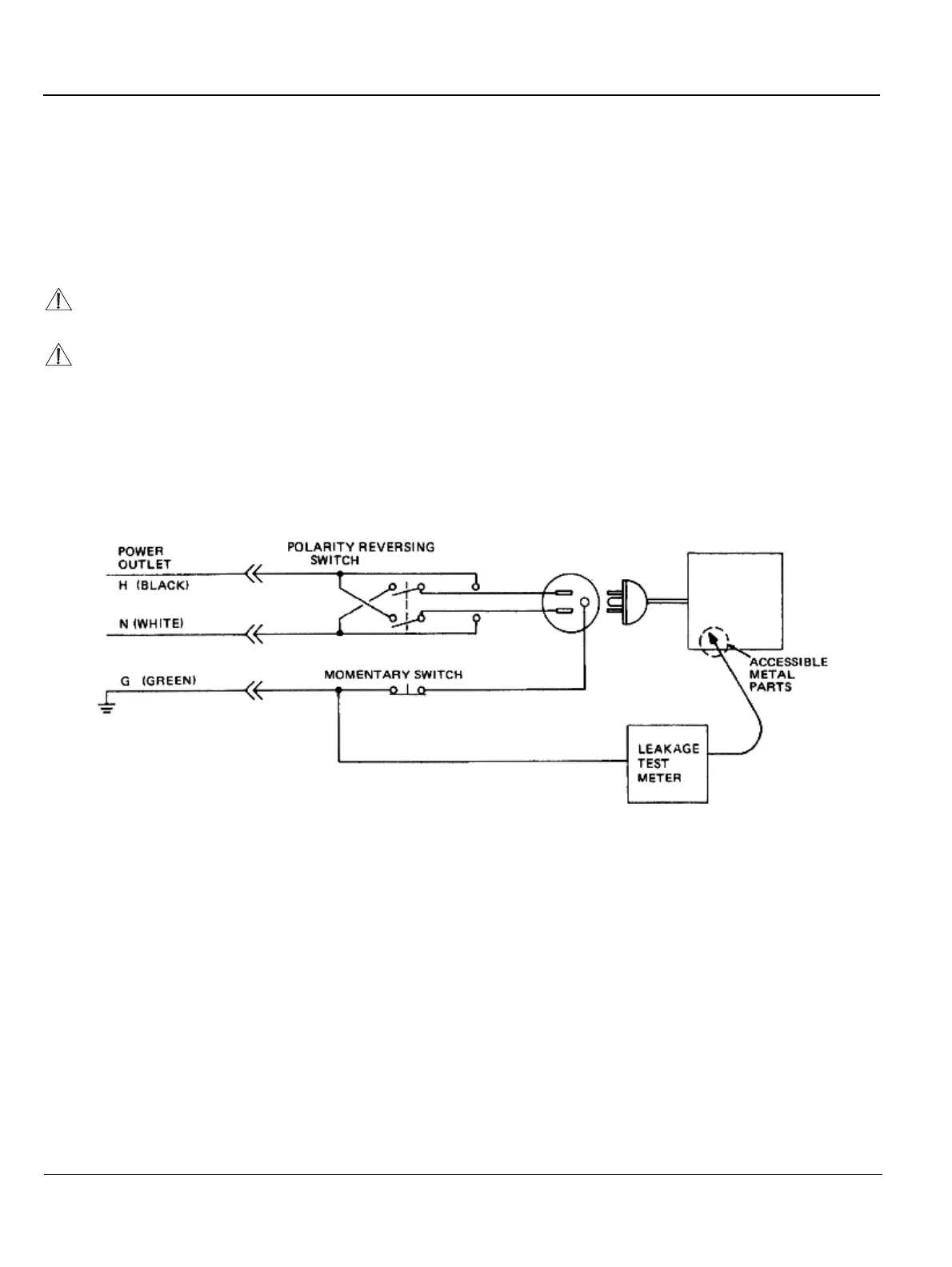
This test measures the current that would flow in a grounded person who touched accessible metal
parts of the bedside station if the ground wire should break. The test verifies the isolation of the power
line from the chassis. The meter is connected from accessible metal parts of the case to ground.
Measurements should be made with the unit On and Off, with the power line polarity Normal and
Reversed. Record the highest reading.
10-6-4-2 Generic Procedure
The test verifies the isolation of the power line from the chassis. The testing meter is connected from
accessible metal parts of the case to ground. Measurements should be made with the unit ON and OFF,
with the power line polarity Normal and Reversed. Record the highest reading of current.
When using the Microguard or a similar test instrument, its power plug may be inserted into the wall
outlet and the equipment under test is plugged into the receptacle on the panel of the meter. This places
the meter in the grounding conductor and the current flowing from the case to ground will be indicated
in any of the current ranges. The maximum allowable limit for chassis source leakage is shown in
Table 10-11.
Electric Shock Hazard. When the meter's ground switch is OPEN, don't touch the unit!
Equipment damage possibility. Never switch the Polarity and the status of Neutral when the unit
is powered ON. Be sure to turn the unit power OFF before switching them using the POLARITY
switch and/or the NEUTRAL switch. Otherwise, the unit may be damaged.
Figure 10-3 Set Up for Chassis Source Leakage Current,
IEC 601-1 Clause 19 - Continuos Leakage Currents and
Patient, Auxiliary Currents