EasyManua.ls Logo

Generac Power Systems Magnum MLT3060K - DC Wiring-MLT3060 M

Generac Power Systems Magnum MLT3060K
56 pages
Print Icon
To Next Page IconTo Next Page
To Next Page IconTo Next Page
To Previous Page IconTo Previous Page
To Previous Page IconTo Previous Page
Loading...
Wiring Diagrams
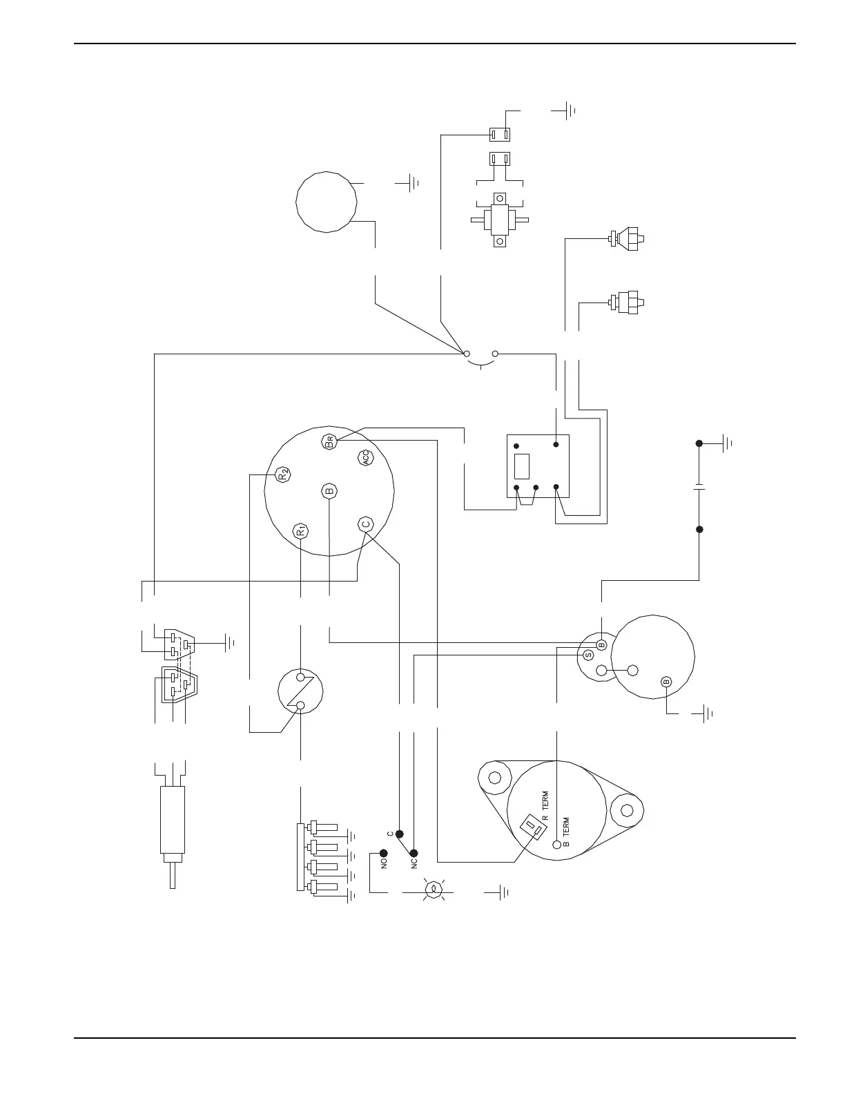
Owner’s Manual for MLT3060M-K Light Tower 43
DC Wiring—MLT3060M
RED (PULL)
WHT (HOLD)
BLU (COM)
SOLENOID
RED/YEL
VIO/YEL
BLK/YEL
BLK/YEL
RED/WHT
STARTER SWITCH
HOUR
VIO/YEL
VIO/YEL
BLK/WHT
BLK/WHT
RED
BLK
FUEL
PUMP
10 AMP
CIRCUIT
BREAKER
OIL
PRESSURE
WARNING
SWITCH (N.C.)
SWITCH (N.O.)
WARNING
OVERHEAT
12V BATTERY
STARTER
RELAY
TIME DELAY
GRY/BLU
GRY/VIO
VI/YL
RED
BLK
CONTROL
RESISTANCE
BLK/YEL
GLOW PLUGS
AUX SWITCH
MAIN BREAKER
RD/VI
ALTERNATOR
WARNING LIGHT
"TURN MAIN
BREAKER OFF"
BLK/WHT
BLK
RED/YEL
ORG/YEL
RD/VI
RED/VIO
N/C
N/O
-
+
COM
90340_C_04.23.13

Table of Contents

Related product manuals