EasyManua.ls Logo

GENMAX GM3200i - Page 28

Default Icon
31 pages
Print Icon
To Next Page IconTo Next Page
To Next Page IconTo Next Page
To Previous Page IconTo Previous Page
To Previous Page IconTo Previous Page
Loading...
27
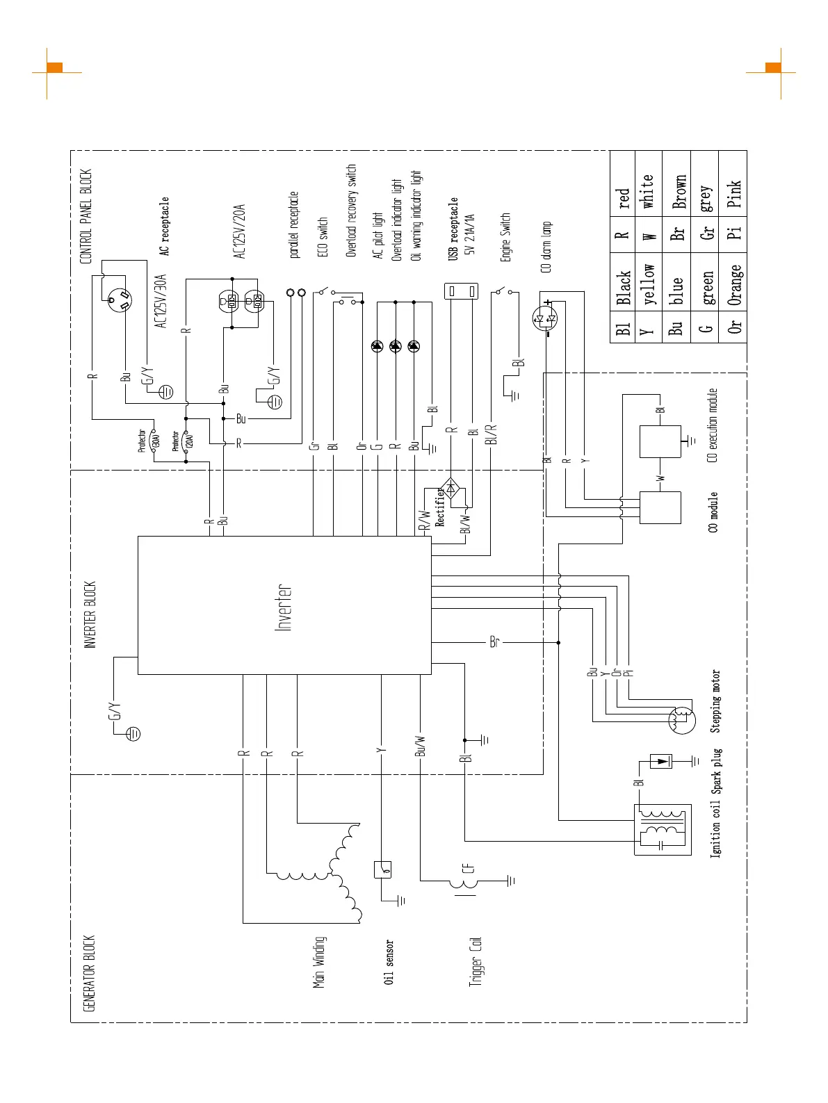
GM3200i SCHEMATICS
CIRCUIT DIAGRAM

Related product manuals