EasyManua.ls Logo

German pool GPU Series - Wiring Diagram

German pool GPU Series
16 pages
Print Icon
To Next Page IconTo Next Page
To Next Page IconTo Next Page
To Previous Page IconTo Previous Page
To Previous Page IconTo Previous Page
Loading...
P.14
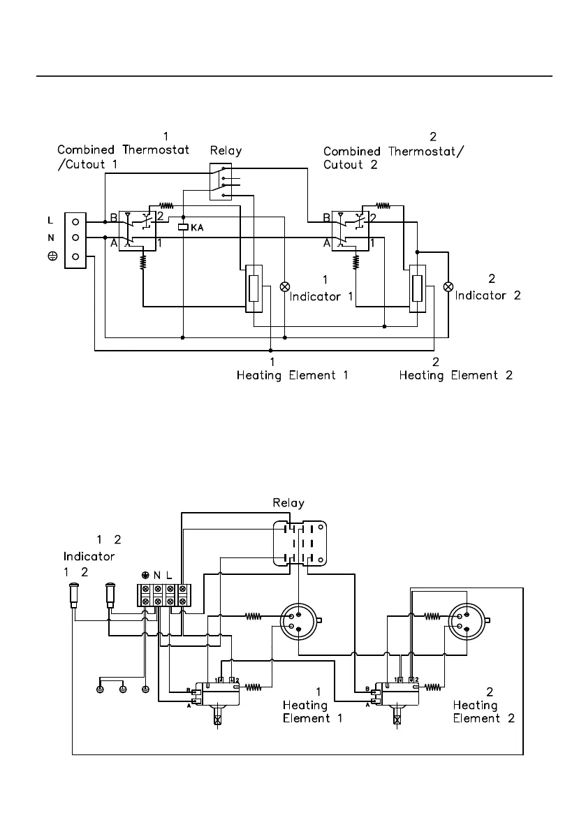
電路圖 Wiring Diagram
GPU-6.5SSJ-JB / GPU-6.5SSJ-JF / GPU-6.5SSJ-JS (單相 1-Phase 220 V~)
電路圖
單項
溫度調節/超溫斷路器
溫度調節/超溫斷路器
指示燈
指示燈
發熱線 發熱線
繼電器
接外殼
接底板
接內膽
溫度調節/超溫斷路器
溫度調節/超溫斷路器
指示燈
發熱線 發熱線
繼電器
電路圖
單項
溫度調節/超溫斷路器
溫度調節/超溫斷路器
指示燈
指示燈
發熱線 發熱線
繼電器
接外殼
接底板
接內膽
溫度調節/超溫斷路器
溫度調節/超溫斷路器
指示燈
發熱線 發熱線
繼電器

Other manuals for German pool GPU Series