EasyManua.ls Logo

GOVI arktik 2000P - Wiring Diagrams

Default Icon
48 pages
Print Icon
To Next Page IconTo Next Page
To Next Page IconTo Next Page
To Previous Page IconTo Previous Page
To Previous Page IconTo Previous Page
Loading...
50.04.504 / 1.0
Copyright by GOVI GmbH 2021. The reproduction of this document or any part thereof is prohibited. We reserve the right to make technical changes during the course of further developments.
OPERATION MANUAL - Trailer Refrigeration Unit
arktik 1600N • 1600 N/T • 2000N • 2500N • 2000P • 2500 N/K • 2000 P/K
33
Page
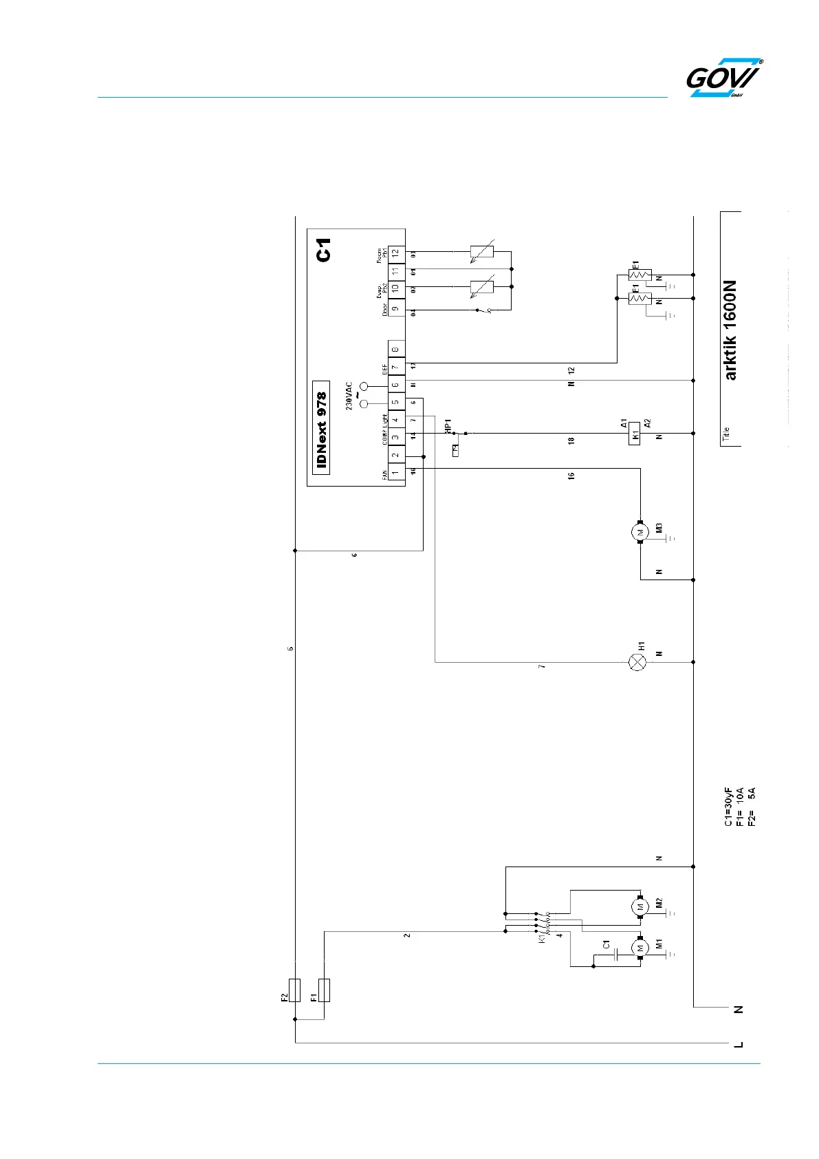
Fig. 13-2 Wiring Diagrams
13.2 Wiring Diagrams
The wiring diagram is placed inside the main cover of the trailer
refrigeration unit.
Legend of the wiring diagram
F1 Main fuse
F2 Control switch
M1 Compressor motor
M2 Condenser fan motor
M3 Evaporator fan motor
E1 Defrosting
E2 Sump heating
E3 Drain heater
K1 Relay compressor
HP1 Pressure control (HP)
HP2 Pressure switch condenser fan
C1 Temperature controller
Pb2 «Defrost» sensor
Pb1 «Room temperature» sensor
S1 «Interior lighting» switch
S2 «On/off» switch
H1 Interior lighting
Door Door contact switch
K2 Contactor heat
K3 Contactor evaporator fan
TR Transformer
R4 Roomheater
R5 Roomheater
2R1 Defrosting
2R2 Sump heating
2R3 Drain pipe heater
T Overheatprotector
IC974LX Temperature controller

Related product manuals