EasyManua.ls Logo

Heat Controller BHD-301-G - Wiring Diagram

Heat Controller BHD-301-G
17 pages
Print Icon
To Next Page IconTo Next Page
To Next Page IconTo Next Page
To Previous Page IconTo Previous Page
To Previous Page IconTo Previous Page
Loading...
BHD-G Service Manual Portable Dehumidier with R-410A Heat Controller, Inc.
15
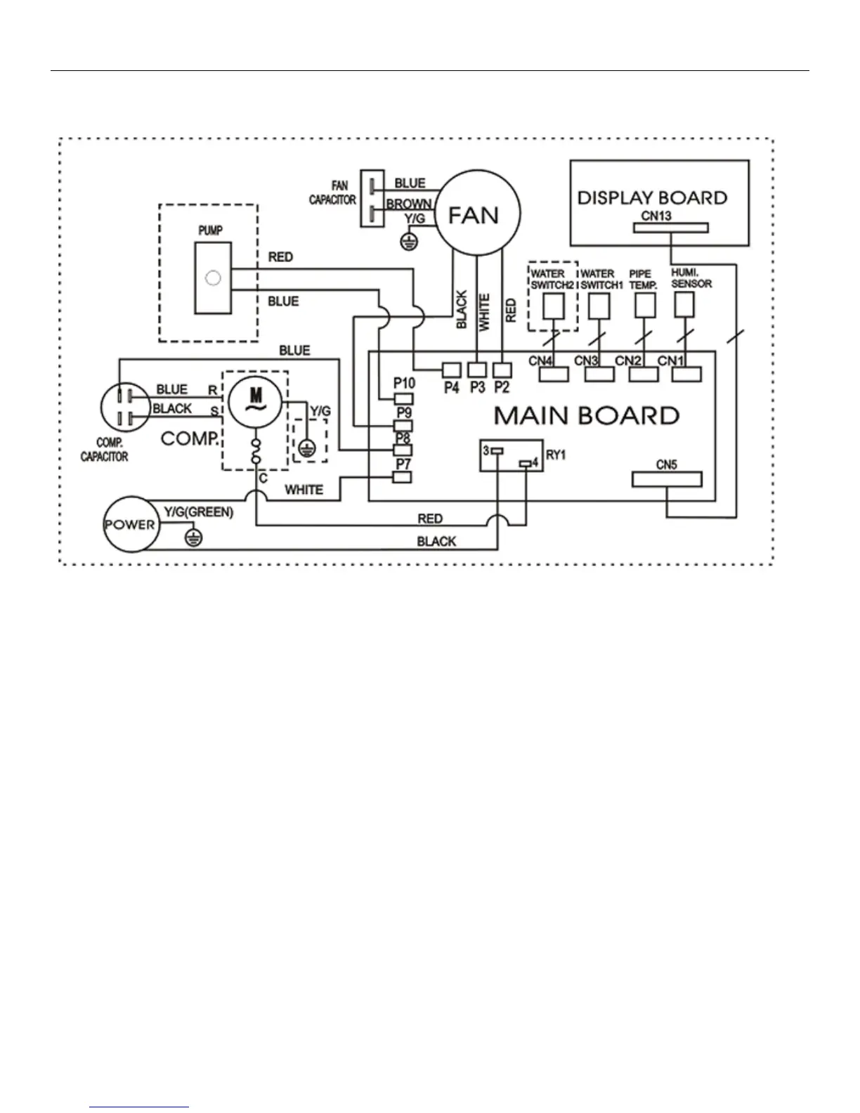
7. Wiring Diagram

Related product manuals