EasyManua.ls Logo

Hofmann Megaplan megamount 601 - Page 52

Hofmann Megaplan megamount 601
56 pages
Print Icon
To Next Page IconTo Next Page
To Next Page IconTo Next Page
To Previous Page IconTo Previous Page
To Previous Page IconTo Previous Page
Loading...
52
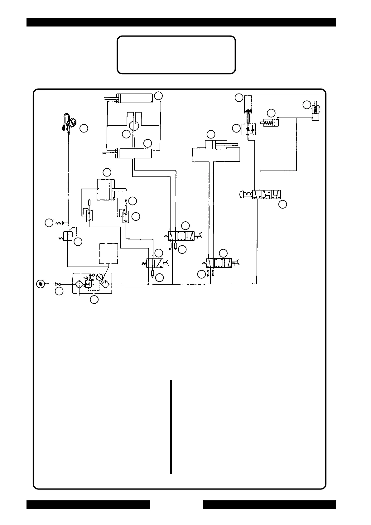
SCHEMA PNEUMATICO STANDARD
STANDARD PNEUMATIC SYSTEM DIAGRAM
9
9
10
8
7
6
1
2
11
3
2
2
17
20
18
13
19
12
16
4
5
14
15
1. Lubrificatore
2. Silenziatore 1/8“
3. Valvola autocentrante
4. Pistoletta di gonfiaggio
5. Regolatore di pressione
6. Valvola scarico rapido 1/4"
7. Silenziatore 1/4"
8. Cilindro stallonatore doppio effetto
9. Cilindro autocentrante
10. Raccordo girevole
11. Valvola cilindro stall.
12. Valvola blocc. braccio oper.
13. Cilindro blocc. braccio oper.
14. Rubinetto
15. Valvola di sicurezza
16. Cilindro ribaltamento palo
17. Valvola ribaltamento palo
18. Cilindro blocc. braccio orizz.
19. Cilindro sollevamento braccio operante
1. Lubricator
2. 1/8“ Silencer
3. Turntable valve
4. Inflating gauge
5. Pressure regulator
6. 1/4" Quick relief valve
7. 1/4" Silencer
8. Double effect Bead breaker cylinder
9. Turntable cylinder
10. Rotating union
11. Bead breaker valve
12. Operating arm locking valve
13. Operating arm locking cylinder
14. Air intake cock
15. Safety valve
16. Arm tilting cylinder
17. Arm tilting valve
18. Horiz. arm locking cylinder
19. Operating arm lifting cylinder

Related product manuals