EasyManua.ls Logo

HP 3490A - Page 212

HP 3490A
298 pages
Print Icon
To Next Page IconTo Next Page
To Next Page IconTo Next Page
To Previous Page IconTo Previous Page
To Previous Page IconTo Previous Page
Loading...
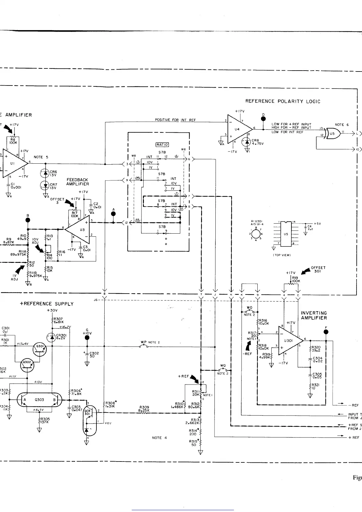
: AMPLIFIER
REFERENCE
POLARITY
LOGIC
D
/^"'i;;'
\y \y
+ REFINPUI
INPU'T
+REFERENCE
SUPPLY
R3t6
to.oK
INVERTING
AMPLIFIER
F
R3r7
20
NOTE I
a
I
-REF
R3
t3
2.662K
R3t4*
200
R3t5+
50
-
REF
INPUT
T
FROIV
J
+REF S
FROI\4 J I
wo
NOTE
Figr
Get other manuals https://www.bkmanuals.com

Table of Contents