EasyManua.ls Logo

HP 3490A - Page 226

HP 3490A
298 pages
Print Icon
To Next Page IconTo Next Page
To Next Page IconTo Next Page
To Previous Page IconTo Previous Page
To Previous Page IconTo Previous Page
Loading...
220V/
240V
t20v/
240V
-
3::,i
toov/
t20v
+3OV REGULATOR
-3OV
REGULATOR
ON
i
FRONT
OF
INSTRUMENT
ta
io ag curGuaRo
powER
' '
SI,JPPLY ASSY
(OPTION
O2O)
/oR
ü
TO A29,OUTGUARD
S/H
rr
TRIGGER assy
(opnoil
o45)
OR
22 Ig t31,.9_uIGgARo
rr,rorHER
I
rWen
suppLy
BLocK DTAGRAM
--
80ARD
(OPT|ON
O30) | _
c|7
o.05
COPYRIGHT I972
8Y
HEWLETT-PACXARO
COMPANY
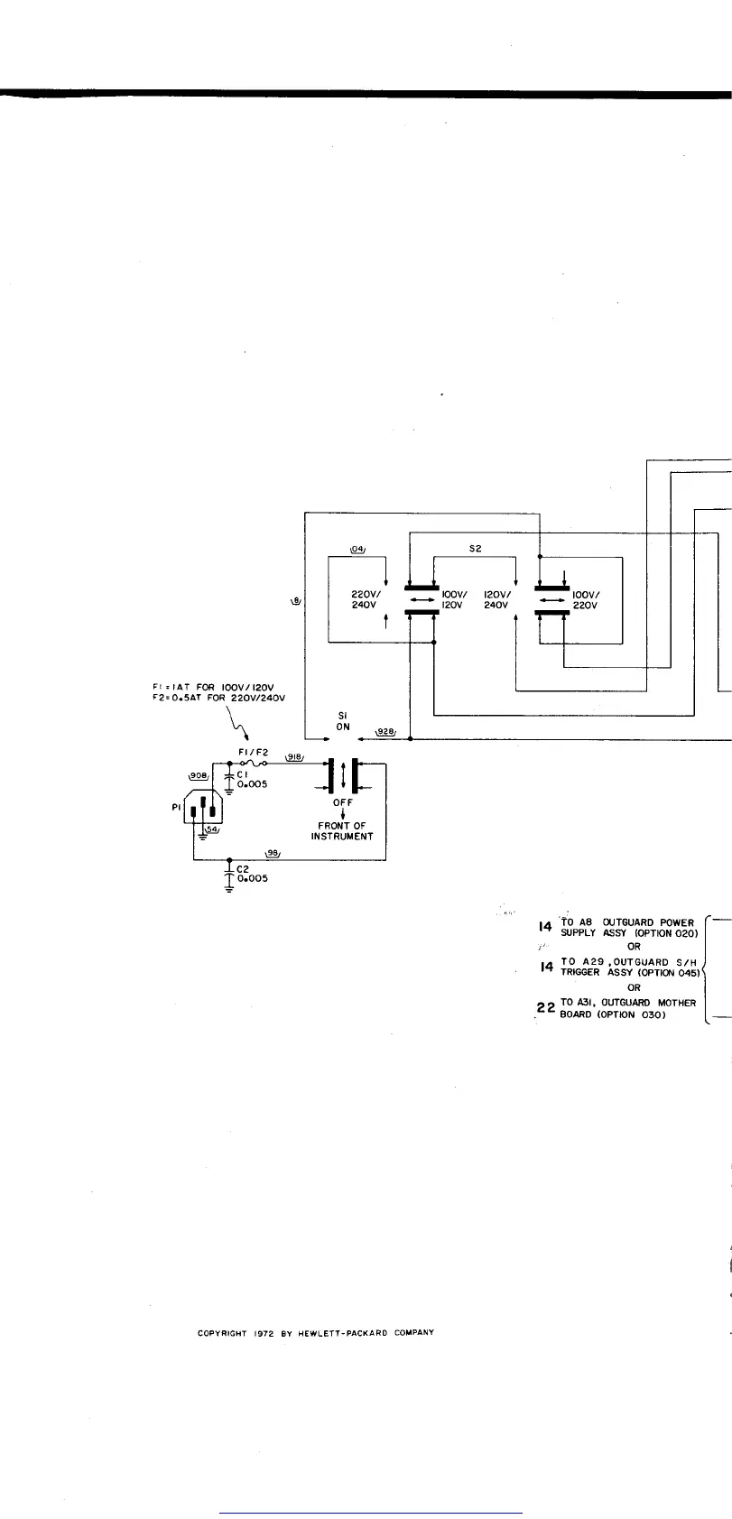
Figwe
7-26.
Schematid
Get other manuals https://www.bkmanuals.com

Table of Contents