EasyManua.ls Logo

HydraMaster Boxxer 427 - Page 123

Default Icon
170 pages
Print Icon
To Next Page IconTo Next Page
To Next Page IconTo Next Page
To Previous Page IconTo Previous Page
To Previous Page IconTo Previous Page
Loading...
Boxxer 427 Page 6-3
HydraMaster Corporation
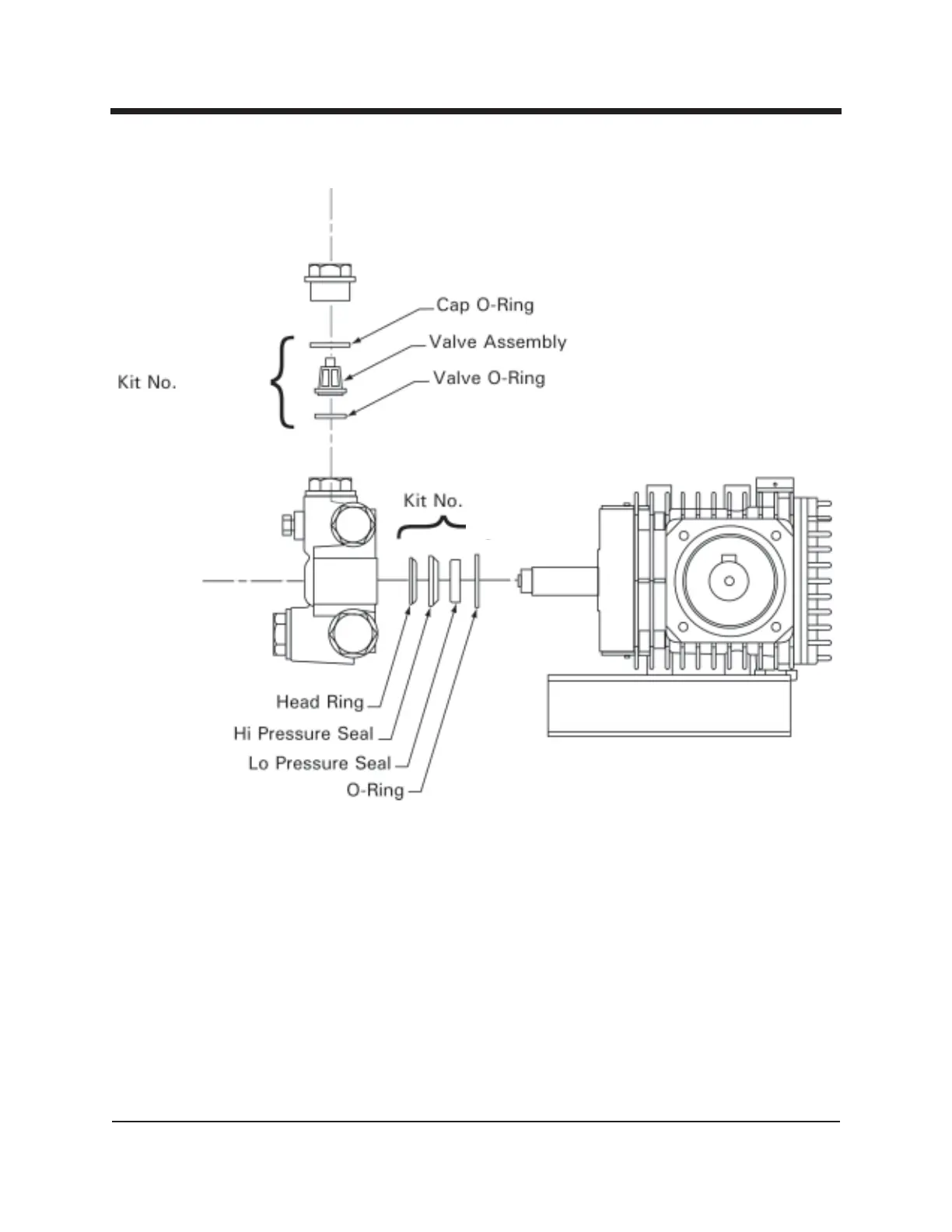
Figure 6-1 Servicing the Valves
Removing the High Pressure Manifold
1. Using an M6 allen wrench, remove all eight of the socket head bolts.
2. Rotate the crankshaft by hand to start separation of the manifold head from
the crankshaft.
3. Insert two flat-head screwdrivers on opposite sides to further separate the
manifold from the crankshaft.
TBD
TBD

Related product manuals