EasyManua.ls Logo

HydraMaster Boxxer 427 - Page 147

Default Icon
170 pages
Print Icon
To Next Page IconTo Next Page
To Next Page IconTo Next Page
To Previous Page IconTo Previous Page
To Previous Page IconTo Previous Page
Loading...
Boxxer 427 Page 10-2
HydraMaster Corporation
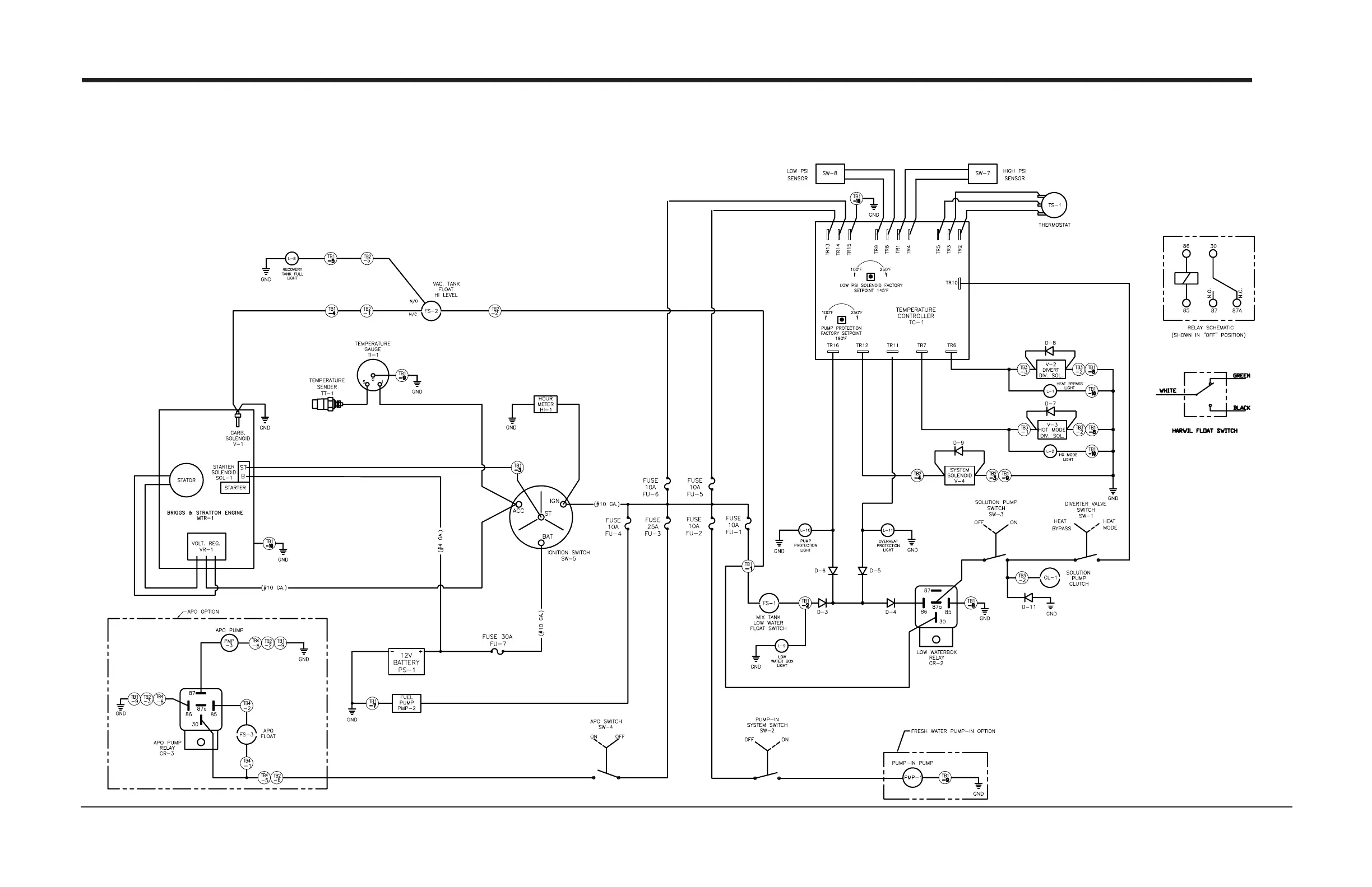
Figure 10 -1 Wiring Schematic
D-5738 Rev E

Related product manuals