EasyManua.ls Logo

IBC VX 110 - Page 102

IBC VX 110
111 pages
Print Icon
To Next Page IconTo Next Page
To Next Page IconTo Next Page
To Previous Page IconTo Previous Page
To Previous Page IconTo Previous Page
Loading...
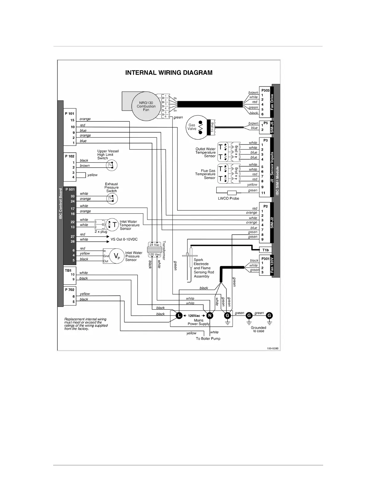
Figure 49 Internal wiring diagram
Section: Appendices

Table of Contents

Other manuals for IBC VX 110

Related product manuals