EasyManua.ls Logo

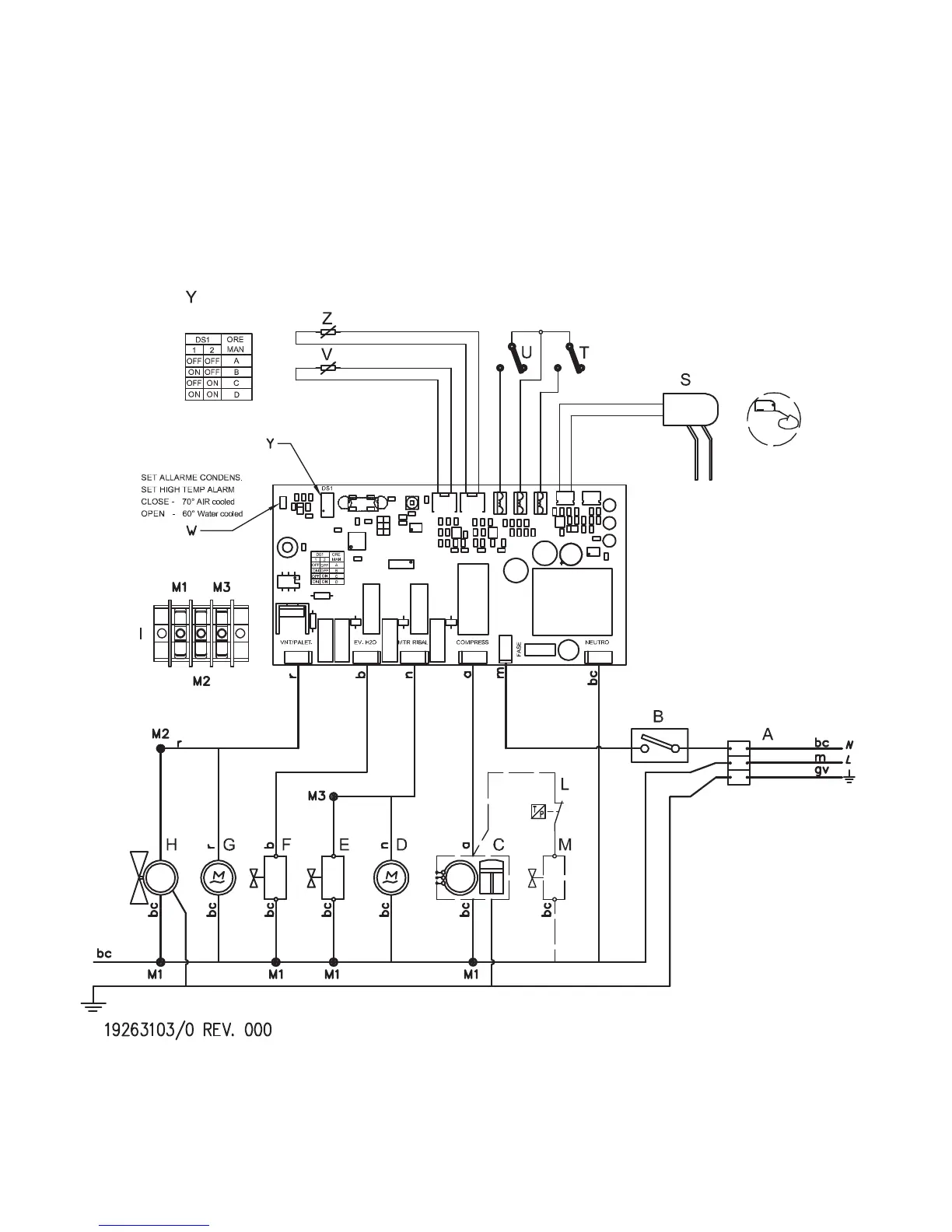
Icematic E 21 - Electrical Schematics; Electrical Diagram Overview

Icematic E 21
Print Icon
To Next Page IconTo Next Page
To Next Page IconTo Next Page
To Previous Page IconTo Previous Page
To Previous Page IconTo Previous Page
Loading...
Neutro in - Neutral in
Fase in - Phase in
Power out - Power out
Motoriduttore - Motoreducer
Ev carico acqua
Ev. water charge
Ven.palette - Fan - paddle
Set intervallo
S
et range
Manutenzione
Maintenance
Condensatore - Condenser
Deposito - Bin
Sbrinameto - Defrost
Comune - Common
Ribaltamento - Tilting
Liv. h20 - H20 level
SCHEMA ELETTRICO
ELECTRICAL LAYOUTS
SCHALTPLÄNE
S
CHEMAS ELECTRIQUES

Related product manuals