EasyManua.ls Logo

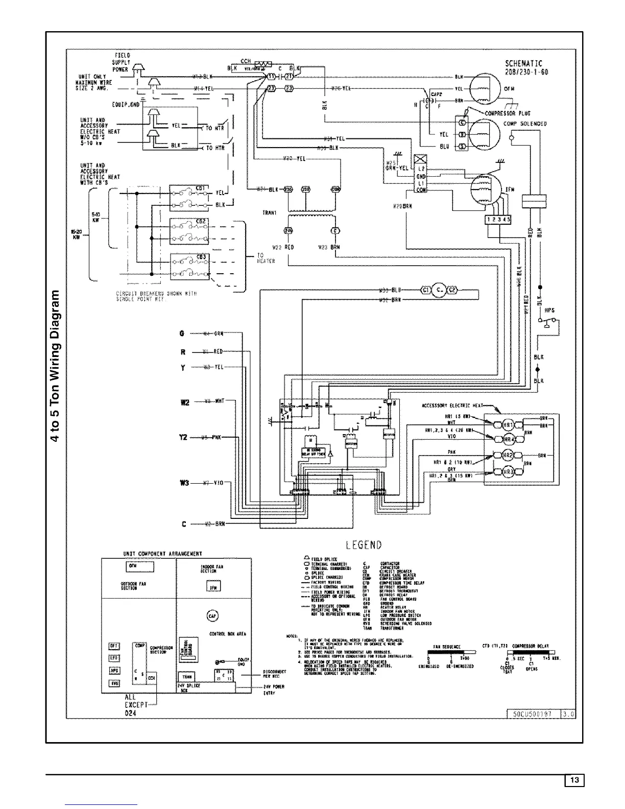
ICP PAF324000K00A1 - 4 to 5 Ton Wiring Diagram

ICP PAF324000K00A1
13 pages
Print Icon
To Previous Page IconTo Previous Page
To Previous Page IconTo Previous Page
Loading...
[I[L_
SCHEN_ATIC
2081230-140
E
r-
"r"
r-
t_
O
m2
Y2
C _BkN
BL_
+
_'I II},_I_ KII_ _B_ -II¸_
BNIT {OHPC_4[NT k_L!_6_WE_T
_L
EXCEPT
®
LEGEND

Related product manuals