EasyManua.ls Logo

ICP PHM348K00A1 - Page 9

ICP PHM348K00A1
14 pages
Print Icon
To Next Page IconTo Next Page
To Next Page IconTo Next Page
To Previous Page IconTo Previous Page
To Previous Page IconTo Previous Page
Loading...
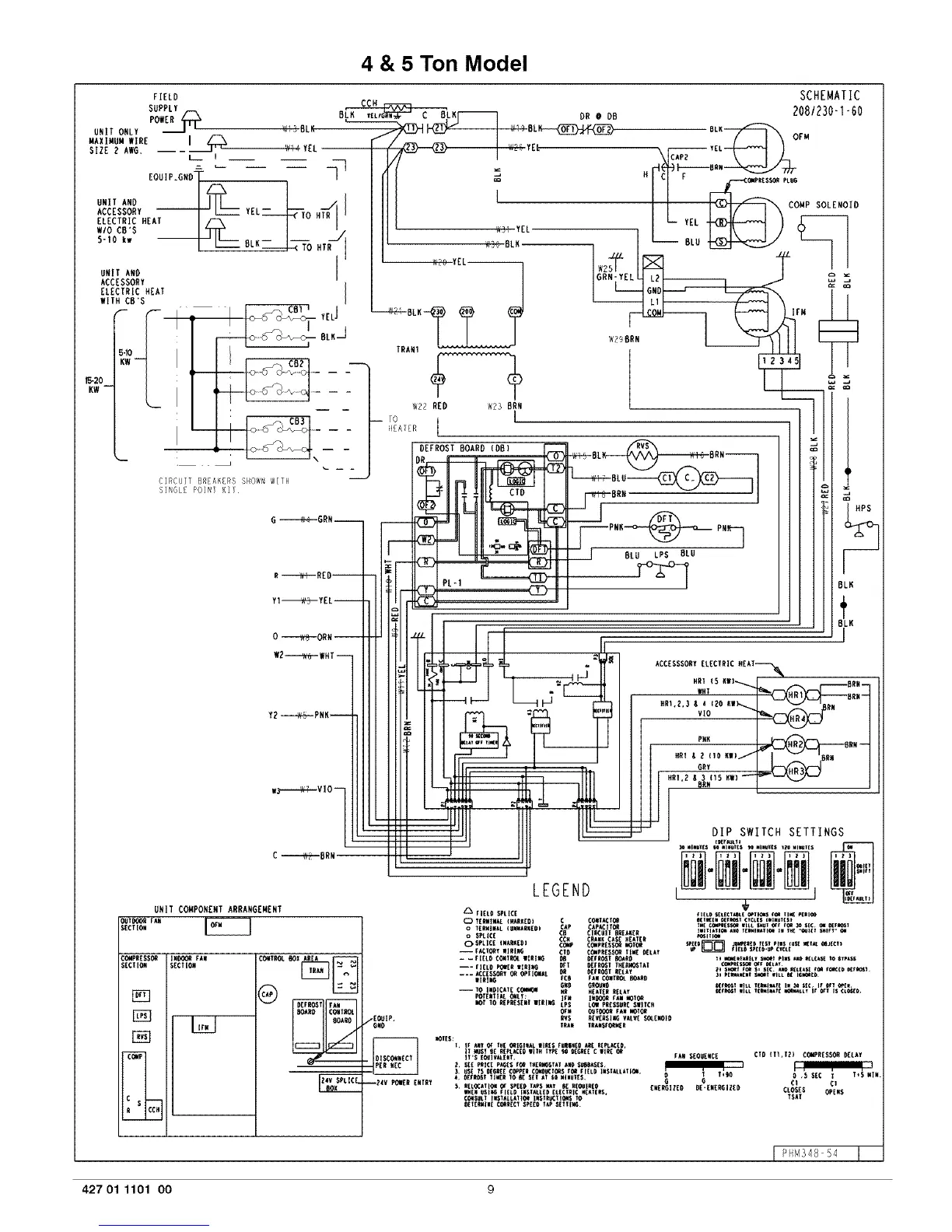
4 & 5 Ton Model
BLU LPS BLU
F--
BLN
BLK
1
UNIT CO_IPONZNT ARRANGEMENT
_i_O0_ FAN
SECTIOil
C_PR£SSOR IN_ fAN
RE{IIOI SECTION
[_
1]]_]
¢_P
R
@
_ Fll_i tall
_AIIO ¢ONTIIOI
90Al(O
d--
LEGEND
ACCESSSORY ELECTRIC HEAT_
P#N _ORN--
FIELR SPLICE
0 T[RHINAL {pARKER) C CO_T_l_
o TERWINAL(UNWARAER) CAP ¢AP_IX_
0 $PLI¢[ ¢8 ¢lnCUlT 9R£A_[R
OSPLICE (WARKER} ¢C_P¢¢_ _IPRES_RAWKCAt _EAT _
-- r_l_T I1111_ ¢_O ¢fflPRE$_ TI_ RELAT
-- lO PlRICA?ECr_'.l HR I!EA_TRREtAY
POTENTIALO_LY: I_11 IW_I_ lAW IIOT_
PO! TO REPR{SE_! |IRI_ tPS LOI PRESSURERIIt¢_
_w _T_I_ raw _TOR
/EOIIIP. RV$ REVEI_$11_VALVE$_I.E_IOIO
G#O TRA_ IRAWS_II[R
_ _I[S:I. ir AI_ _ I,{ _lGl#_t IlR(S FUqi_{O X_E REPLIED.
- II'$ (I_IWL(_I. FAW$EOUEWCE
T_RO
iR_V _ER ENTRY 5. REL_A_I_ _ SPEERTAPS_t _E _(_I_R EgE_lEER_ RE'ENERGIZERu
_[i USIIG _I_Li) I§STALL[D[L[CT_IC H[AT[R$,
¢ols_ IWS_A_L_IO_ IIS_R_TI_ _o
O£T(_ll( COn£CTSPE[OT_P ,_,l_TTll_.
DIP SWITCH SETTINGS
€TO (II,TR) C_R[S_ RELAY
0 *R RE¢ T T_5 WIW.
¢1 CI
CLOST$ GPE#R
TDAT
?H_348 54
427 01 1101 O0 g

Related product manuals