EasyManua.ls Logo

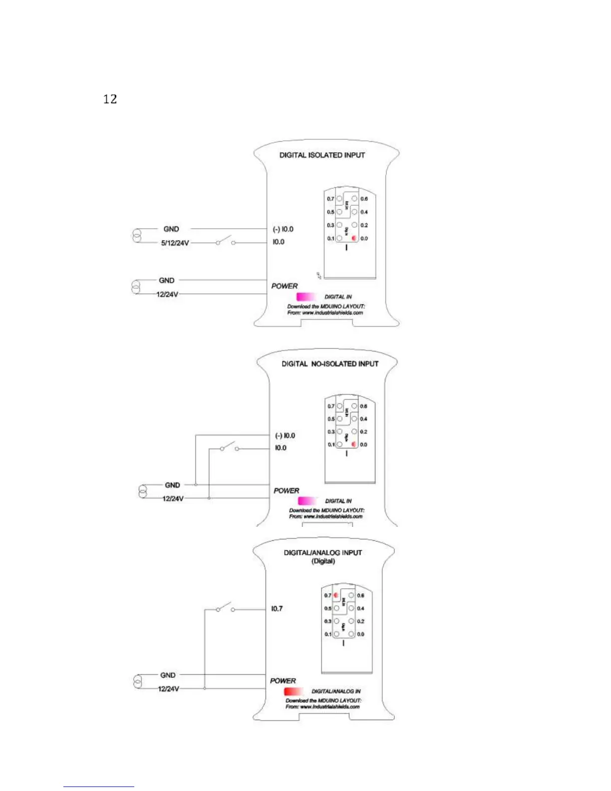
Industrial Shields M-DUINO PLUS series - Typical Connections

Default Icon
46 pages
Print Icon
To Next Page IconTo Next Page
To Next Page IconTo Next Page
To Previous Page IconTo Previous Page
To Previous Page IconTo Previous Page
Loading...
Ref. IS.MDUINO.XXX
Typical Connections