EasyManua.ls Logo

Intec Force 1 - Page 42

Intec Force 1
55 pages
Print Icon
To Next Page IconTo Next Page
To Next Page IconTo Next Page
To Previous Page IconTo Previous Page
To Previous Page IconTo Previous Page
Loading...
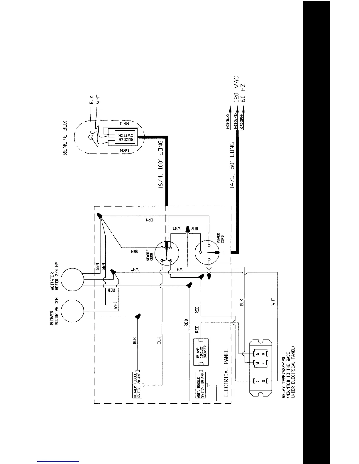
ELECTRICAL DRAWINGS
41
Electrical Wiring Diagram
Electrical With Relay
Mfg. from 10/02 - Present

Related product manuals