EasyManua.ls Logo

Intimus PacMaster S - Page 35

Intimus PacMaster S
Print Icon
To Next Page IconTo Next Page
To Next Page IconTo Next Page
To Previous Page IconTo Previous Page
To Previous Page IconTo Previous Page
Loading...
35
88034 11 06/15
PacMaster S
SB-No.
991.0342.4
Seite/page 2

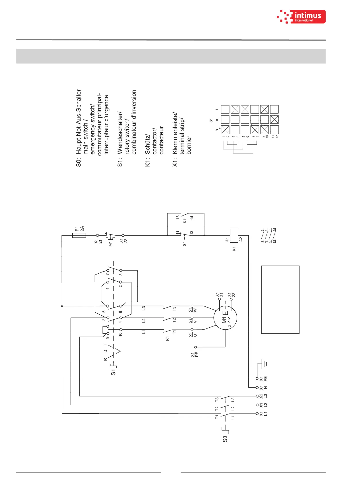
SCHALTBILD / WIRING DIAGRAM / PLAN DE MONTAGE
DIAGRAMA ELÉCTRICO / ESQUEMA ELECTRICO / SCHEMA ELETTRICO

Related product manuals