EasyManua.ls Logo

INVENTOR EVI-09

INVENTOR EVI-09
74 pages
To Next Page IconTo Next Page
To Next Page IconTo Next Page
To Previous Page IconTo Previous Page
To Previous Page IconTo Previous Page
Loading...
12
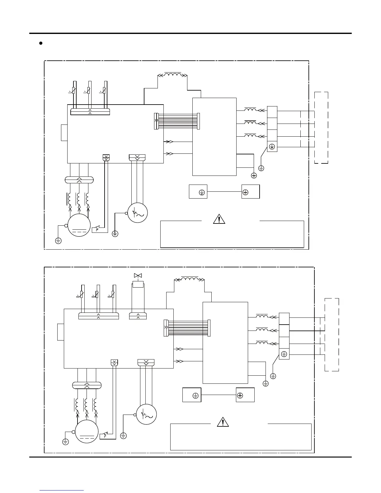
Outdoor Unit
Models CEVI-09/CEVO-09 ,EVO-12/CEVO-12
N(1)
XT
3
2
PE
PCB1
AC2
S
AC1
E1
E2
PCB2
U
V
W
0
RT3
0
RT4
RT5
0
S90
S11S10
HL2
HN2
HN3
HL3
L1
HR2
HR1
FAN
S70
COMP.
HA1
HA2
SAT
PE
S40
PE
PEPE
X1
YEGN
MOTOR
U
V
W
BK
BN
BU
YEGN
YE
OG
CLAPBOARD
BURD
WH
YEGN
BN
BK
BU
BU
BN
BU
YEGN
WH
YERD BU
YEGN
YEGN
OG
EXHAUST
TEM.SENSOR
TEM.SENSOR
OUTROOMOUTTUBE
TEM.SENSOR
ELECTRICAL BOX
SUB-ASSY
YEGN
M
INDOOR UNIT
WARNING
Please don't touch any terminal when the voltage of
prevent the risk of electrical shock!
terminal DC+ and DC- at PCB2 is higher than 30V to
Models EVI-09/EVO-09 ,EVO-12/CEVO-12
W
V
U
MOTOR
YEGN
X1
4YV
PE PE
PE
S40
PE
SAT
HA2
HA1
COMP.
S70
HR1
HR2
L1
HL3
HN3
HN2
HL2
S10 S11
S80S90
0
RT5
RT4
0
RT3
0
W
V
U
PCB2
E2
E1
AC1
S
AC2
PCB1
PE
2
3
XT
N(1)
WARNING
Please don't touch any terminal when the voltage of
prevent the risk of electrical shock!
terminal DC+ and DC- at PCB2 is higher than 30V to
INDOOR UNIT
M
YEGN
CLAPBOARD
SUB-ASSY
ELECTRICAL BOX
TEM.SENSOR
OUTTUBE OUTROOM
TEM.SENSOR
TEM.SENSOR
EXHAUST
OG
YEGN
YEGN
BURD YE
WH
YEGN
BU
BN
BU
BU
BK
BN
YEGN
WH
RD BU
OG
YE
FAN
YEGN
BU
BN
BK
Schematic Diagram

Other manuals for INVENTOR EVI-09

Related product manuals