EasyManua.ls Logo

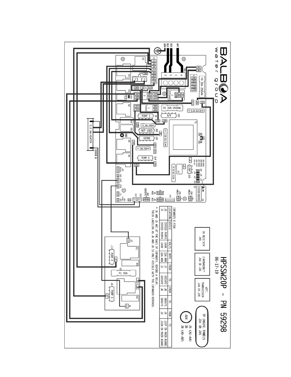
Jacuzzi SWIMSPA Power Pro J16 - Circuit Board Wiring Diagrams (North America); 240 VAC Circuit Board Layout

Jacuzzi SWIMSPA Power Pro J16
57 pages
Print Icon
To Next Page IconTo Next Page
To Next Page IconTo Next Page
To Previous Page IconTo Previous Page
To Previous Page IconTo Previous Page
Loading...
56
17.0 Circuit Board Wiring Diagrams (240VAC - North America)

Related product manuals