EasyManua.ls Logo

JLG 600SJ - Hydraulic Schematic - Sheet 6 of 6

JLG 600SJ
334 pages
Print Icon
To Next Page IconTo Next Page
To Next Page IconTo Next Page
To Previous Page IconTo Previous Page
To Previous Page IconTo Previous Page
Loading...
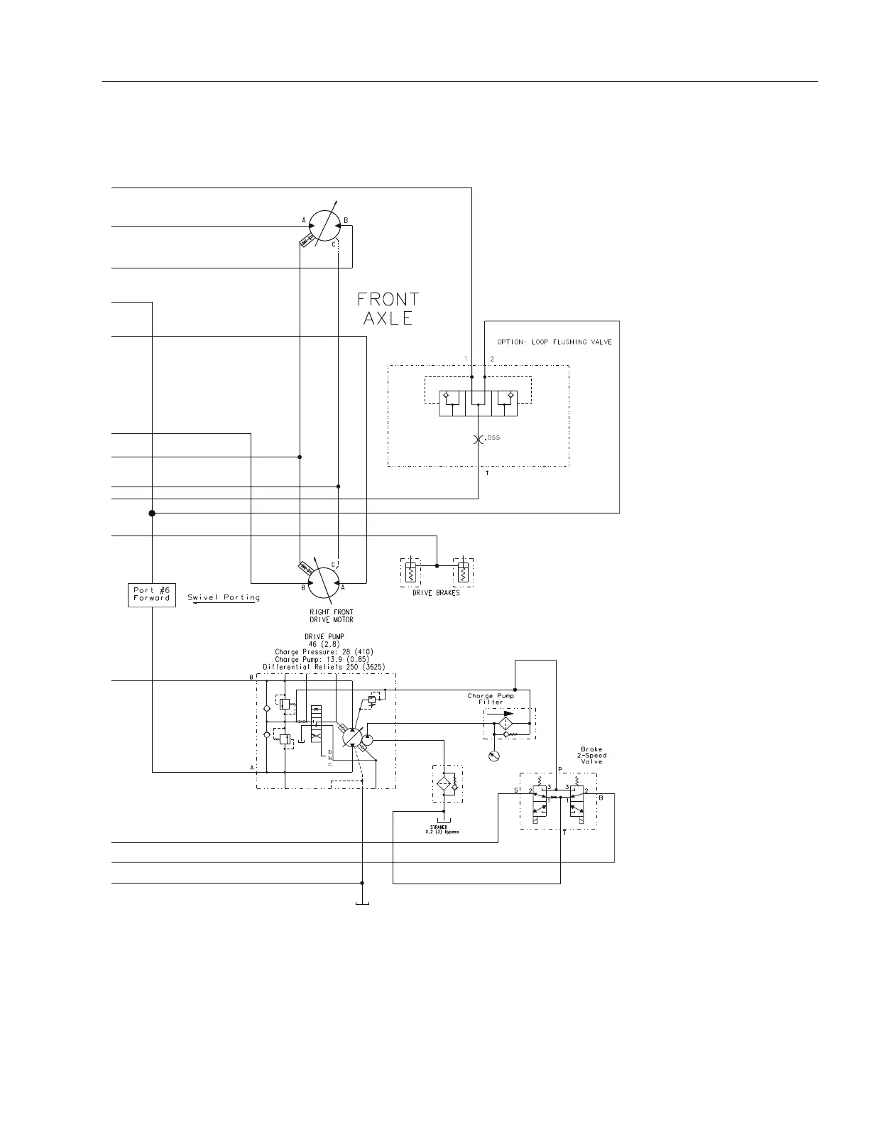
SECTION 7 - BASIC ELECTRICAL INFORMATION & SCHEMATICS
3121202 – JLG Lift – 7-25
Figure 7-33. Hydraulic Schematic - Sheet 6 of 6
2792605 D

Table of Contents

Related product manuals