EasyManua.ls Logo

Jun-Air 86 - System Schematics; Pneumatic Airflow Diagram

Jun-Air 86
27 pages
Print Icon
To Next Page IconTo Next Page
To Next Page IconTo Next Page
To Previous Page IconTo Previous Page
To Previous Page IconTo Previous Page
Loading...
10
6190755 (Rev A) 86/87R Compressor System User Guide
© 2015, JUN-AIR
We reserve the right to make any alterations which may be due to any technical improvements
Printed in the USA
PROJECTION:
JUN-AIR
JUN-AIR
B
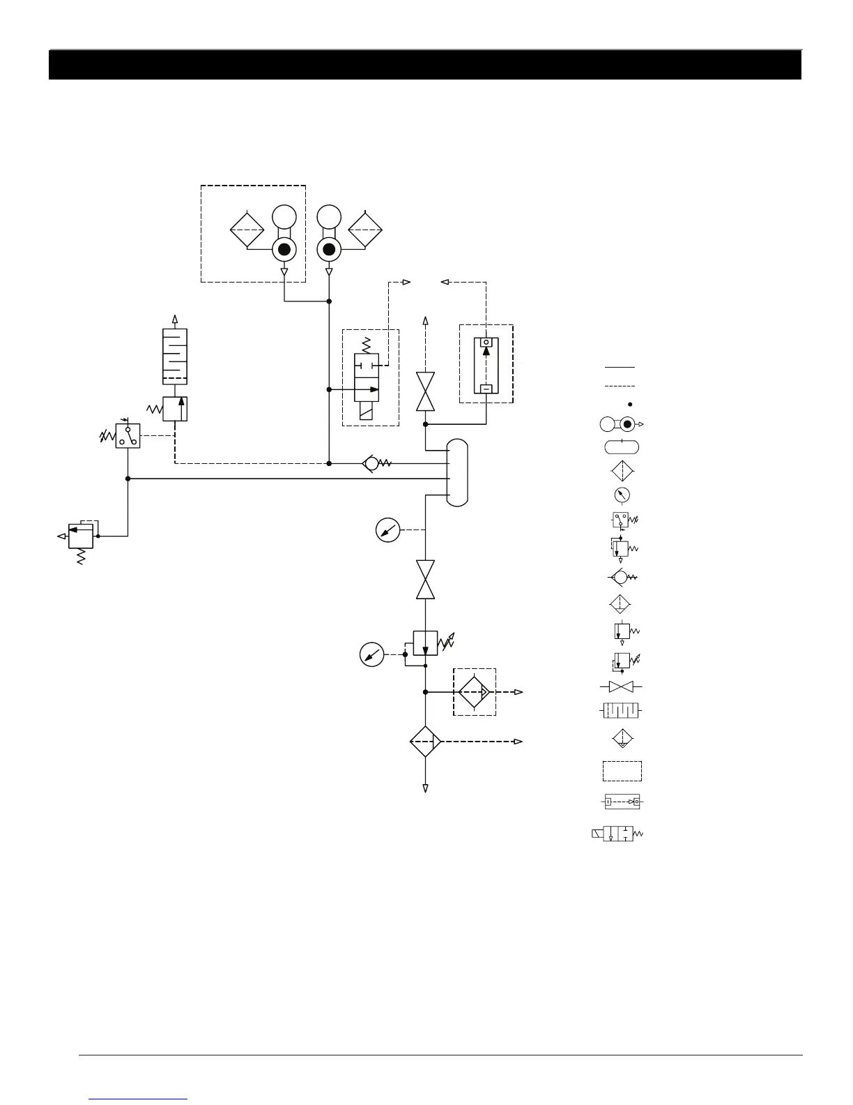
:INLET FILTER
:FILTER MANUAL DRAIN
:PRESSURE GAUGE
:PRESSURE SWITCH
:TANK
:WORKING PIPE
:STEERING PIPE
:PIPE COUPLING
M
:COMPRESSOR
:SAFETY VALVE
:NON RETURN VALVE
:VALVE FOR PRESSURE RELIEF
:REDUCTION VALVE
:VALVE
:MUFFLER
:FILTER WITH AUTOMATIC DRAIN
:OPPTIONAL
:TIMED AUTO DRAIN
:2/2 PRESSURE RELIEF
COMPRESSED AIR OUTLET
TO WASTE
TO WASTE
M
M
2x 86/87R
TANK
PRESSURE
REGULATED
PRESSURE
FILTER
5
μm
C
D
1
2
3
A
B
1
2 3
C
4
5
6
A
B
WEIGHT:
MATERIAL:
PROJECT NO:
TITLE
MADE FROM:
DG
TLB
8/7/14
APPROVED
DRAWN
B
SIZE
1 OF 1
DRAWING NUMBER
XB6787
SCALE
1:1
A
SHEET
REV
D
6
5
4
7
8
7
8
E
F
E
F
GAST /
PROPRIETARY INFORMATION
THIS DRAWING EMBODIES A PROPRIETARY DESIGN
OWNED BY IDEX,INC. AND IS SUBMITTED UNDER A
CONFIDENTIAL RELATIONSHIP. EXCEPT USES EXPRESSLY
GRANTED IN WRITING, ALL RIGHTS ARE RESERVED BY IDEX
INC.
COPYRIGHT © 2007 IDEX INC.
08/7/2014
NEW DRAWING
-----
A
DATE
ECN
DESCRIPTION
REV.
REVISIONS
GEOMETRIC TOLERANCING PER: ASME Y14.5M-1994
08/15/2014
DO NOT SCALE DRAWING
BY
DG
TOLERANCES UNLESS OTHERWISE SPECIFIED
WHERE USED:
SOURCE CODE:
PNEUMATICS DRAWING 86/87R BASICS
PROJECTION:
JUN-AIR
JUN-AIR
B
:INLET FILTER
:FILTER MANUAL DRAIN
:PRESSURE GAUGE
:PRESSURE SWITCH
:TANK
:WORKING PIPE
:STEERING PIPE
:PIPE COUPLING
M
:COMPRESSOR
:SAFETY VALVE
:NON RETURN VALVE
:VALVE FOR PRESSURE RELIEF
:REDUCTION VALVE
:VALVE
:MUFFLER
:FILTER WITH AUTOMATIC DRAIN
:OPTIONAL
:TIMED AUTO DRAIN
:2/2 PRESSURE RELIEF
COMPRESSED AIR OUTLET
TO WASTE
TO WASTE
M
M
2x 86/87R
TANK
PRESSURE
REGULATED
PRESSURE
FILTER
5
μm
C
D
1
2
3
A
B
1
2 3
C
4
5
6
A
B
WEIGHT:
MATERIAL:
PROJECT NO:
TITLE
MADE FROM:
DG
TLB
8/7/14
APPROVED
DRAWN
B
SIZE
1 OF 1
DRAWING NUMBER
6080955
SCALE
1:1
A
SHEET
REV
D
6
5
4
7
8
7
8
E
F
E
F
GAST /
PROPRIETARY INFORMATION
THIS DRAWING EMBODIES A PROPRIETARY DESIGN
OWNED BY IDEX,INC. AND IS SUBMITTED UNDER A
CONFIDENTIAL RELATIONSHIP. EXCEPT USES EXPRESSLY
GRANTED IN WRITING, ALL RIGHTS ARE RESERVED BY IDEX
INC.
COPYRIGHT © 2007 IDEX INC.
08/7/2014
WAS XB6787rA
-----
A
DATE
ECN
DESCRIPTION
REV.
REVISIONS
GEOMETRIC TOLERANCING PER: ASME Y14.5M-1994
08/15/2014
DO NOT SCALE DRAWING
BY
DG
TOLERANCES UNLESS OTHERWISE SPECIFIED
WHERE USED:
SOURCE CODE:
PNEUMATICS DRAWING 86/87R BASICS
86/87R- XB Pneumatic Schematic
Legend

Related product manuals