EasyManua.ls Logo

JVC RC-545L - Page 13

JVC RC-545L
31 pages
Print Icon
To Next Page IconTo Next Page
To Next Page IconTo Next Page
To Previous Page IconTo Previous Page
To Previous Page IconTo Previous Page
Loading...
|
RC-545L/LB
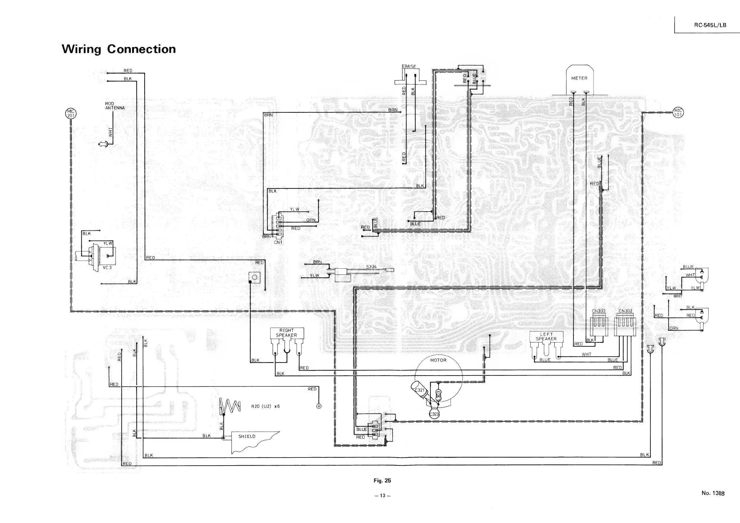
Wiring
Connection
RED
ROD]
ANTENNA
||
No.
1388
13