EasyManua.ls Logo

KB Electronics KBAC-29 - MOUNTING

Default Icon
24 pages
Print Icon
To Next Page IconTo Next Page
To Next Page IconTo Next Page
To Previous Page IconTo Previous Page
To Previous Page IconTo Previous Page
Loading...
KBAC SERIES INSTALLATION AND OPERATION MANUAL
12
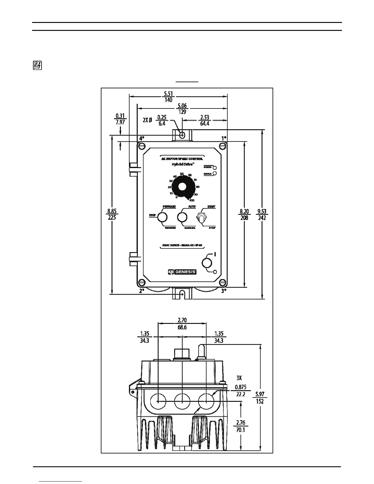
5 – MOUNTING
It is recommended that the drive be mounted vertically on a flat surface with adequate ventilation. Leave enough room below the drive to allow
for AC Line, motor connections, and any other wiring that is required. Although the drive is designed for outdoor and washdown use, care
should be taken to avoid extreme hazardous locations where physical damage can occur. When mounting the drive in an enclosure, the
enclosure should be large enough to allow for proper heat dissipation so that the ambient temperature does not exceed 40 °C (104 °F) at full
rating. See Figures 8 – 10 on pages 12 – 14.
WARNING! Do not use this drive in an explosion-proof application. Be sure the control is securely mounted.
FIGURE 8
KBAC-24D MECHANICAL SPECIFICATIONS (Inches / mm)
*
Tighten these screws, in the sequence shown, to 12 in
lbs (14 kg
cm).

Table of Contents

Related product manuals