EasyManua.ls Logo

Keithley 2611B - Page 92

Keithley 2611B
864 pages
Print Icon
To Next Page IconTo Next Page
To Next Page IconTo Next Page
To Previous Page IconTo Previous Page
To Previous Page IconTo Previous Page
Loading...
Section
2: General operation Series 2600B System SourceMeter® Instrument
Reference Manual
2-68 2600BS-901-01 Rev. B / May 2013
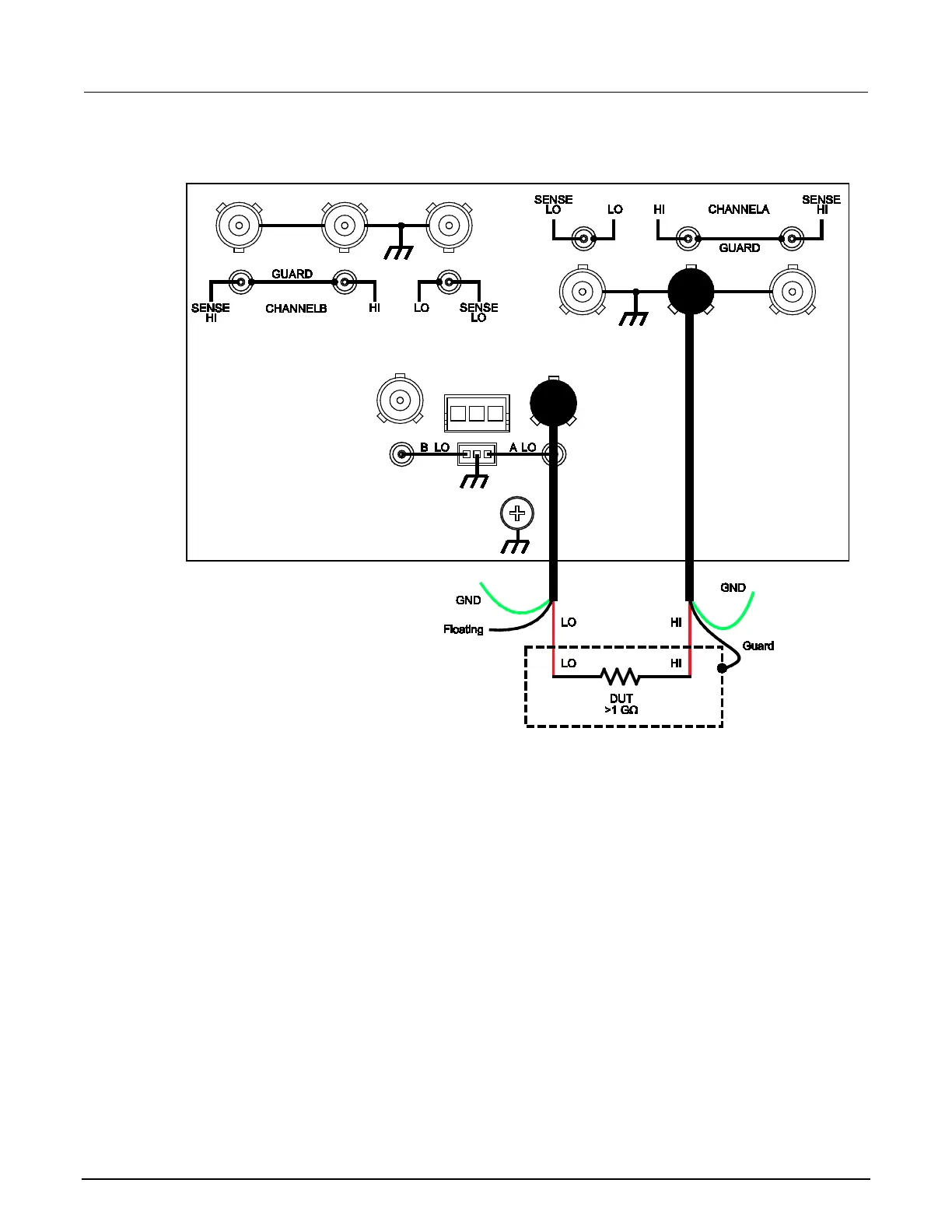
Figure 32: Models 2634B and 2636B high-impedance guarding (floating) (Model 2635B is
similar)

Table of Contents

Other manuals for Keithley 2611B

Related product manuals