EasyManua.ls Logo

Keithley 2611B - Page 93

Keithley 2611B
864 pages
Print Icon
To Next Page IconTo Next Page
To Next Page IconTo Next Page
To Previous Page IconTo Previous Page
To Previous Page IconTo Previous Page
Loading...
Series 2600B
System SourceMeter® Instrument Reference Manual Section 2:
General operation
2600BS-901-01 Rev. B / May 2013 2-69
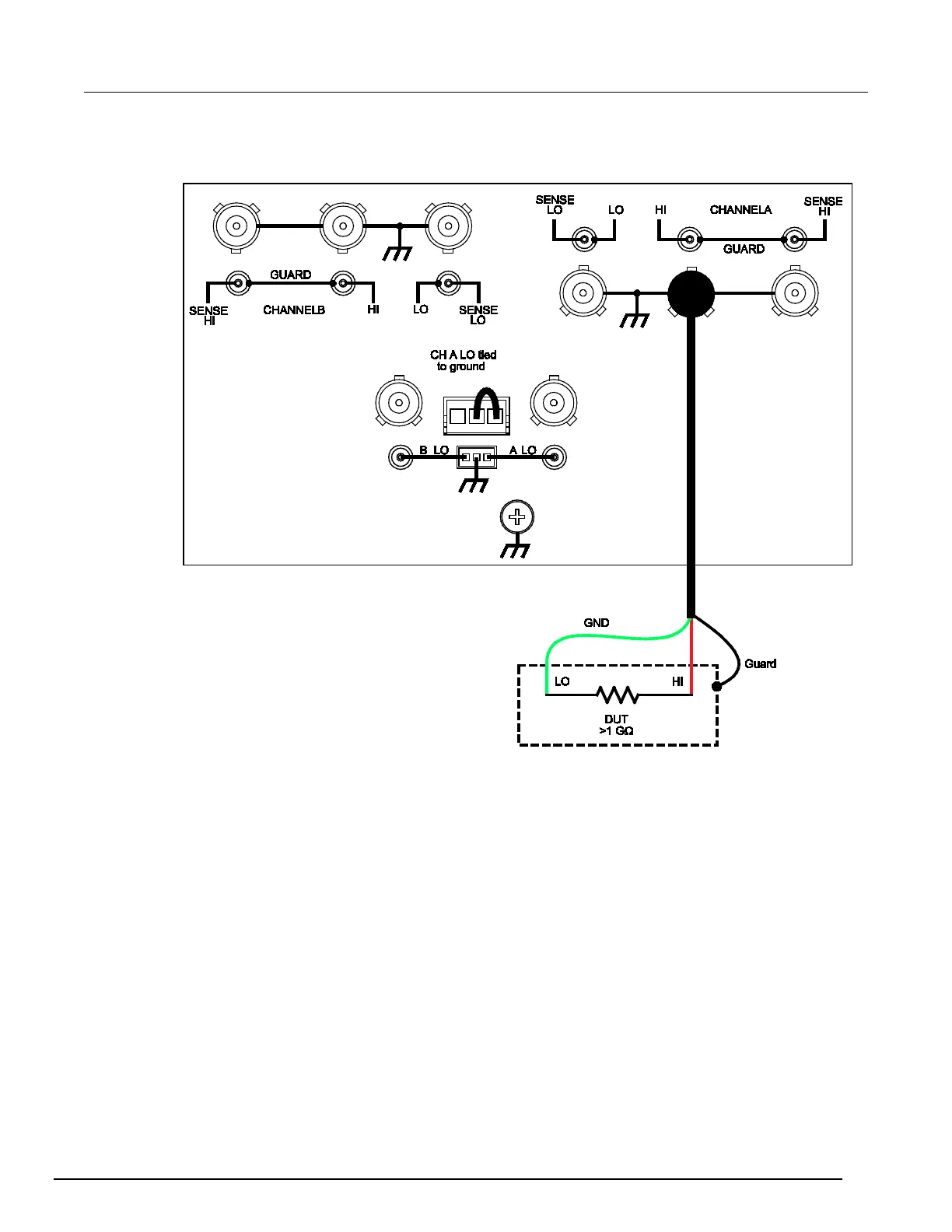
Figure 33: Model 2634B and 2636B high-impedance guarding (non-floating) (Model 2635B is
similar)

Table of Contents

Other manuals for Keithley 2611B

Related product manuals