EasyManua.ls Logo

Keystone KS - Cold Water Make-Up; Freeze Protection; KW Suggested Piping Schematics

Keystone KS
60 pages
Print Icon
To Next Page IconTo Next Page
To Next Page IconTo Next Page
To Previous Page IconTo Previous Page
To Previous Page IconTo Previous Page
Loading...
Page 28
6B.3 Cold Water Make-Up
The cold water make-up may be connected to the
tank or to the inlet of the boiler as shown in Figures 21-
24. Install back flow preventers and shut offs where
needed or required by code.
6B.4 Freeze Protection
Keystone heaters are not certified for outdoor
installation, so the chance of freezing is minimized. In
an event such as power outage, component failure or
other issue when freezing is likely, the heater and
system must be drained to avoid the risk of damage due
to freezing. Glycol must
NOT be used in volume water
heating applications.
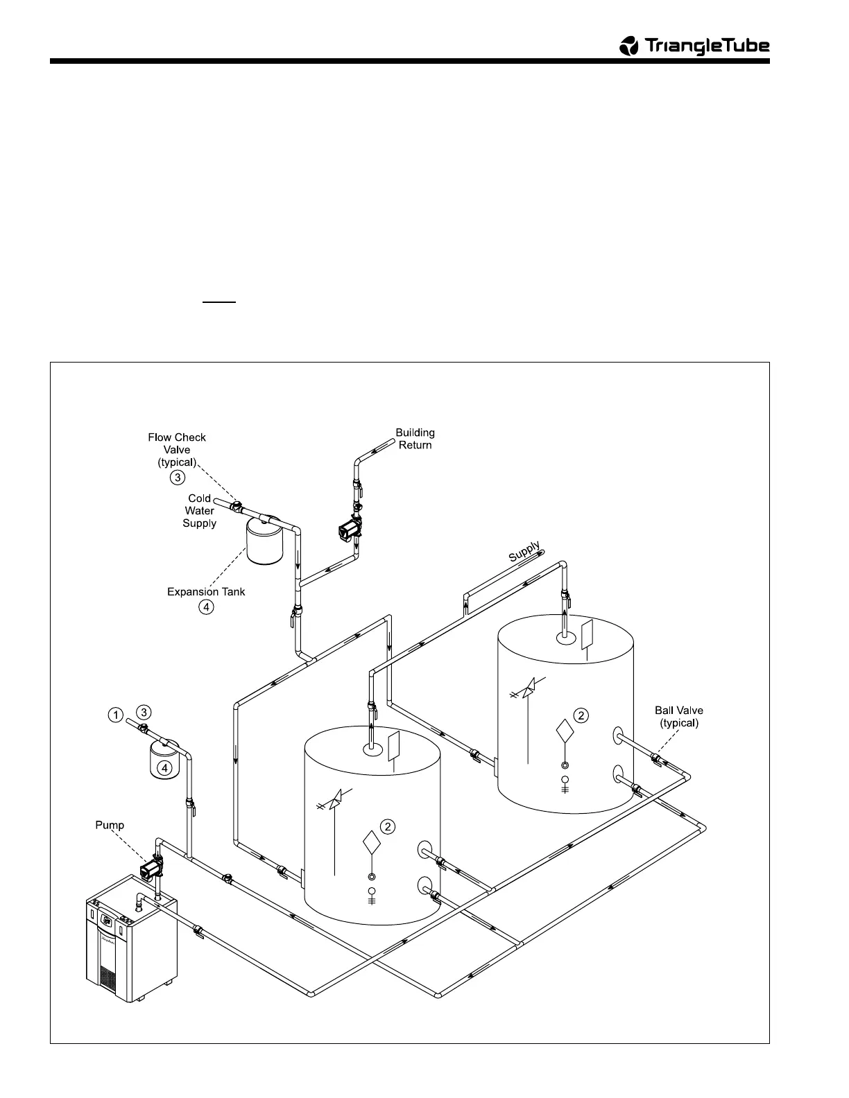
Figure 22. DHW Piping, One Heater, Two Vertical Tanks.
6B.5 KW Suggested Piping Schematics
Figures 21-24 show suggested piping
configurations for KW boilers. These diagrams are only
meant as a guide. All components or piping required by
local code must be installed.
NOTES:
1. Optional CWMU & Recirc. line location.
2. Locate KW DHW sensor or remote aquastat well in lower 1/3
of tank.
3. Back flow preventer may be required - check local codes.
4. Thermal expansion tank may be required - check local codes.
5. Caution: Pump sizing must be based opon water
hardness at job site.
6. Pipe size between Keystone and storage tank must be the
same as the Keystone heater.
7. Size pump based on a maximum delta T of 15 degrees at
full input rate.
WARNING: THIS DRAWING SHOWS
SUGGESTED PIPING CONFIGURATION AND
VALVING. CHECK WITH LOCAL CODES AND
ORDINANCES FOR ADDITIONAL REQUIREMENTS.

Table of Contents