EasyManua.ls Logo

Kohler 10EKD-Low CO

Kohler 10EKD-Low CO
52 pages
To Next Page IconTo Next Page
To Next Page IconTo Next Page
To Previous Page IconTo Previous Page
To Previous Page IconTo Previous Page
Loading...
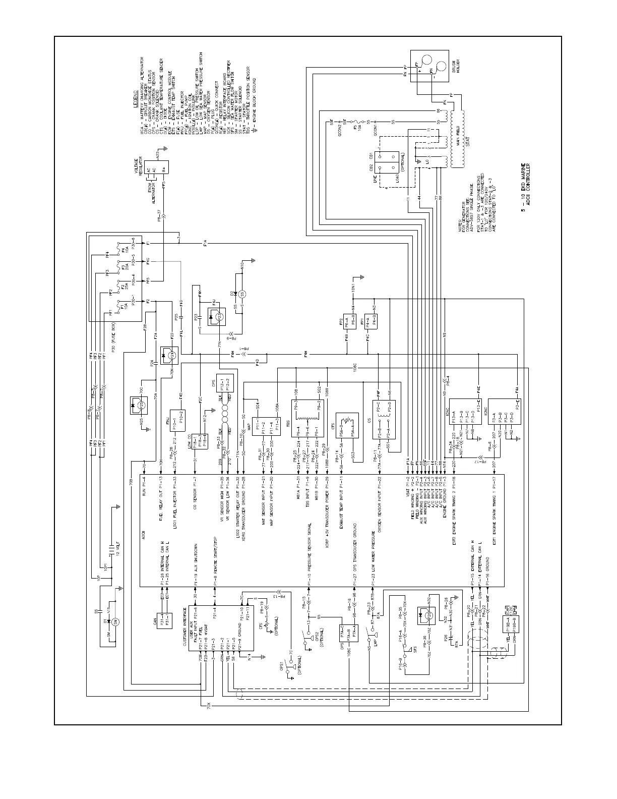
TP-6591 10/1344 Section 5 Wiring Diagrams
ADV8631A--
Figure 5-3 Schematic Wiring Diagram (Sheet 1 of 1)

Related product manuals