EasyManua.ls Logo

Kohler 3.5EFOZ - Page 46

Kohler 3.5EFOZ
116 pages
Print Icon
To Next Page IconTo Next Page
To Next Page IconTo Next Page
To Previous Page IconTo Previous Page
To Previous Page IconTo Previous Page
Loading...
TP-6137 5/0334 Section 6 Cooling System
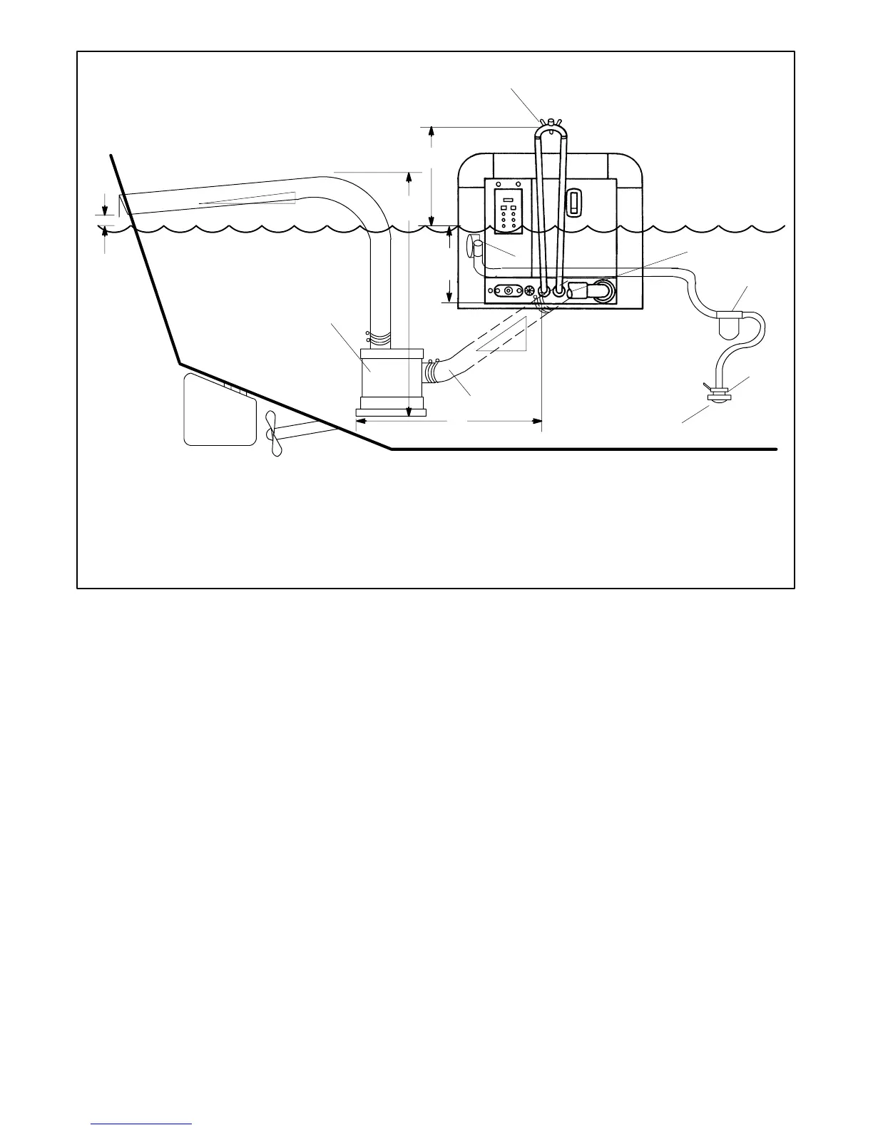
Waterline
4
5
13
6
7
8
9
10
11
12
15
14
3
2
1
TP-5586-3
1. Silencer vertical lift 1.2 m (4 ft.) max.
2. Exhaust outlet distance from the waterline. Use a siphon break if
the exhaust mixer outlet is located less than 23 cm (9 in.) above
the waterline.
3. Siphon break distance above waterline 30.5 cm (1 ft.) min.
4. Siphon break
5. Exhaust outlet
6. Seawater strainer
7. Seacock
8. Intake strainer
9. Gear-driven seawater pump
10. Exhaust hose pitch 1.3 cm per 30.5 cm (0.5 in. per ft.) min.
11. Water lock (optional)
12. Silencer distance from exhaust outlet 3 m (10 ft.) max.
13. Silencer (customer supplied)
14. Exhaust hose pitch 1.3 cm per 30.5 cm (0.5 in. per ft.) min.
15. Exhaust outlet distance above the waterline 10 cm (4 in.) min.
Figure 6-6 Siphon Break, Plastic “U” Type
Note: Do not locate the siphon break directly above the
generator set.

Table of Contents

Other manuals for Kohler 3.5EFOZ

Related product manuals