EasyManua.ls Logo

Labconco FreeZone 6 - Wiring Diagram (115 V)

Labconco FreeZone 6
77 pages
Print Icon
To Next Page IconTo Next Page
To Next Page IconTo Next Page
To Previous Page IconTo Previous Page
To Previous Page IconTo Previous Page
Loading...
57
Product Service: Domestic 1-800-522-7658, International 816-333-8811
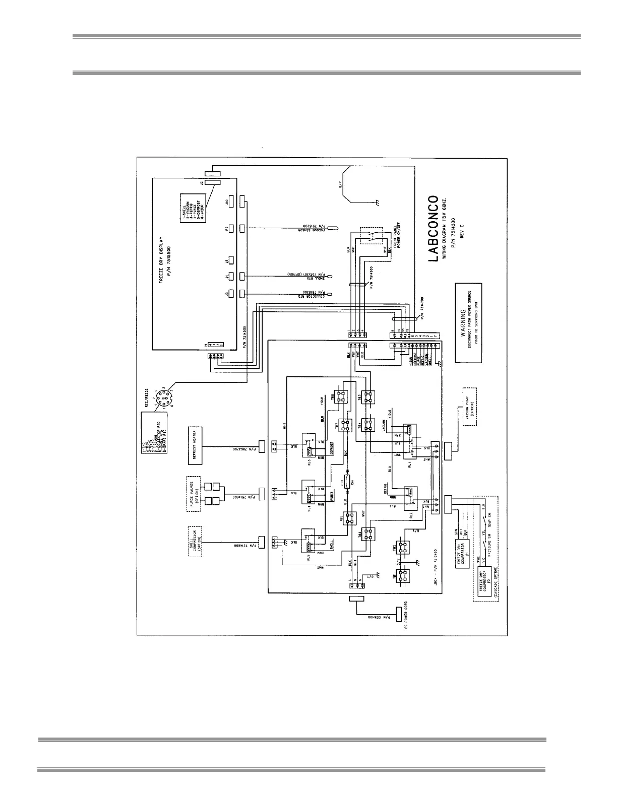
Appendix C: Freeze Dryer Specifications
Wiring Diagram (115V, 60 Hz Models)

Table of Contents

Related product manuals