EasyManua.ls Logo

Lennox Elite CB30U Series - Typical Wiring Diagrams

Lennox Elite CB30U Series
12 pages
Print Icon
To Next Page IconTo Next Page
To Next Page IconTo Next Page
To Previous Page IconTo Previous Page
To Previous Page IconTo Previous Page
Loading...
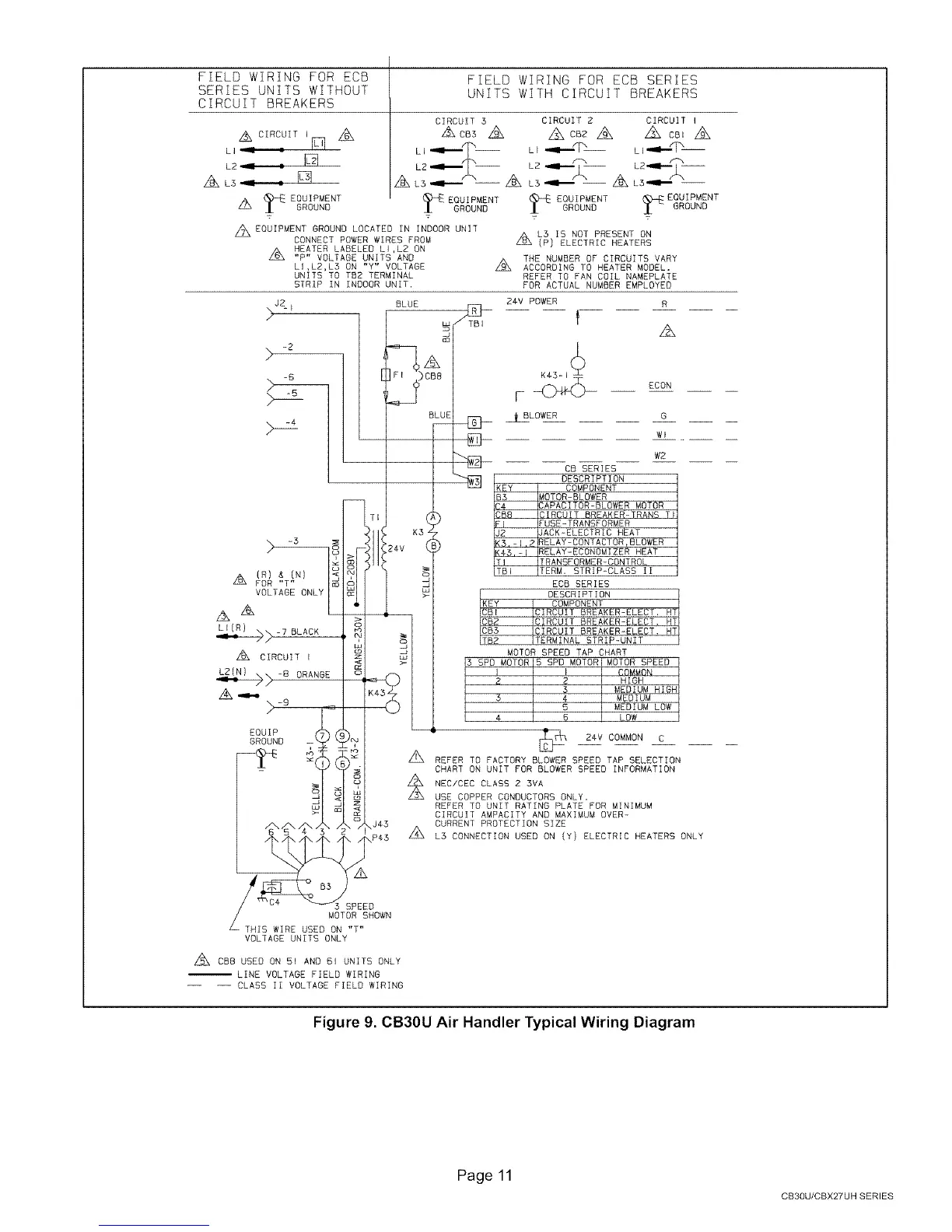
FIELD WIRING FOR ECB
SERIES UNITS WITHOUT
CIRCUIT BREAKERS
A CIRCUITi_ Z2_
LI _ :
L2 _ r
ALS = : _ ALS--_--
A EOGIPMENT EQUIPMENT
GROUND GROUND
z_EQUIPMENT GROUND LOCATED IN INDOOR UNIT
CONNECT POWER WIRES PROM
A HEATER LABELED LI,LZ ON
Z_ "P" VOLTAGE UNITS AND
LI,L2,LB ON "Y" VOLTAGE
UNITS TO TB2 TERMINAL
STRIP IN INDOOR UNIT,
J2 BLUE
%-I
/
-6 _)CB8
BLUE
EQUIP (
GROUND --
FIELD WIRING FOR ECB SERIES
UNITS WITH CIRCUIT BREAKERS
CIRCUIT 3 CIRCUIT Z CIRCUIT I
A cBs Z_ z_ CB2Z_ Z_ CB_A
LI "ll"'xT % L p'mII'XT_
L2 ...le.....-2- L2"II'" 2
--Z_ LS_ -- ALB_
EQOIPMENT EQUIPMENTGROUND GROUND
A LB IS NOT PRESENT ON
L_
(P) ELECTRIC HEATERS
Z_ THE NUMBER OF CIRCUITS VARY
ACCORDING TO HEATER MODEL.
REFER TO FAN COIL NAMEPLATE
FOR ACTUAL NUMBER EMPLOYED
24V POWER R
f
A
ECON
BLOWER G
Wl
W2
CB SERIES
DESCRIPTION
KEY COMPONENT
B5 MOTOR-BLOWER
C4 CAPACITOR-BLOWER MOTOR
CB8 CIRCUIT BREAKER-TRANS TI
FI FUSE-TRANSFORMER
J2 JACK-ELECTRIC HEAT
KB,-f,_ RELAY-CONTACTORrBLOWER
K4_,-! RELAY-ECONOMIZER HEAT
T! TRANSFORMER-CONTROL
TBI TERM. STRIP-CLASS II
ECB SERIES
DESCRIPTION HT
CIRCUIT BREAKER-ELECT, HT
CIRCUIT BREAKER-ELECT,
ICB3 ICIRCUIT BREAKER_ELECT. HTI
ITB_ ITERMINAL STRIP _UNIT
MOTOR SPEED TAP CHART
3 5PD MOTOR 5 SPD MOTOR MOTOR SPEED
I I COMMON
2 2 HIGH
3 MEDIUM HIGH
5 4 MEDIUM
5 MEDIUM LOW
4 6 LOW
[_H:I 24V COMMON C
A
REFER TO FACTORY BLOWER SPEED TAP SELECTION
CHART ON UNIT FOR BLOWER SPEED INFORMATION
_L NEC/CEC CLASS 2 3VA
USE COPPER CONDUCTORS ONLY,
REFER TO UNIT RATING PLATE FOR MINIMUM
CIRCUIT AMPACITY AND MAXIMUM OVER-
CURRENT PROTECTION SIZE
A
LS CONNECTION USED ON (Y) ELECTRIC HEATERS ONLY
SPEED
MOTOR SHOWN
THIS WIRE USED ON "T"
VOLTAGE UNITS ONLY
A EBB USED ON 51 AND 61 UNITS ONLY
LINE VOLTAGE FIELD WIRING
-- -- CLASS II VOLTAGE FIELD WIRING
Figure 9. CB30U Air Handler Typical Wiring Diagram
Page 11
CB3OU/CBX27UH SERIES

Related product manuals