EasyManua.ls Logo

Lennox Elite CB30U Series - Page 10

Lennox Elite CB30U Series
12 pages
Print Icon
To Next Page IconTo Next Page
To Next Page IconTo Next Page
To Previous Page IconTo Previous Page
To Previous Page IconTo Previous Page
Loading...
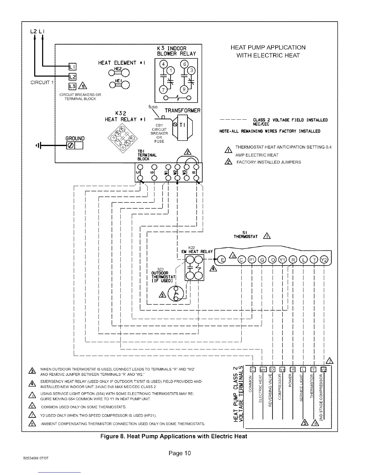
L2 LI
[L
CIRCUIT
,,I
HEAT ELEMENT #I
CIRCUIT BREAKERS OR
TERMINAL BLOCK
GROUND
K32
HEAT RELAY 'I
_TBI
K3 INDOOR
BLOWER RELAY
fuse
c_ TRANSFORMER
FUSE
TERMINAL /_
BLOCK _=_
I I
I I
J
HEAT PUMP APPLICATION
WITH ELECTRIC HEAT
I
$23
OUTDOOR
THERMOSTAT
(IF USED)
CLASS 2 VOLTAGE FIELD INSTALLED
NEC/CEC
NOTE-ALL REMAINING WIRES FACTORY INSTALLED
//_ THERMOSTAT HEAT ANTICIPATION SETTING 0.4
AMP ELECTRIC HEAT
//_ FACTORY INSTALLED JUMPERS
SI
THERMOSTAT Z_
EM _I2E2ATRELAY_ ,Z_(_
I
]
5
z
o
o
DD
o
oo
i,,I,
rqE]D
[ I
I
J I
I
/_ WHEN OUTDOOR THERMOSTAT IS USED, CONNECT LEADS TO TERMINALS "R" AND "W2" (M If
AND REMOVE JUMPER BETWEEN TERMINALS "R' AND "W2." U3
_2
//_ EMERGENCY HEAT RELAY (USED ONLY IF OUTDOOR T'STAT IS USED) FIELD PROVIDED AND _I:_-
INSTALLED NEW INDOOR UNIT. 24VAC 5VA MAX NEC/CEC CLASS 2 (J¢r
/_ USING SERVICE LIGHT OPTION ($54)WITH SOME ELECTRONIC THERMOSTATS MAY RE- I_ _--
QUIRE MOVING $54 COMMON WIRE TO Y1 IN HEAT PUMP UNIT. "5::1h
A
COMMON USED ONLY ON SOME THERMOSTATS. I--_-
//_ Y2 USED ONLY WHEN TWO SPEED COMPRESSOR IS USED (HP21). --
HIC
//_ AMBIENT COMPENSATING THERMISTOR CONNECTION USED ONLY ON SOME THERMOSTATS.
Figure 8. Heat Pump Applications with Electric Heat
Page 10
505340M 07/07

Related product manuals