EasyManua.ls Logo

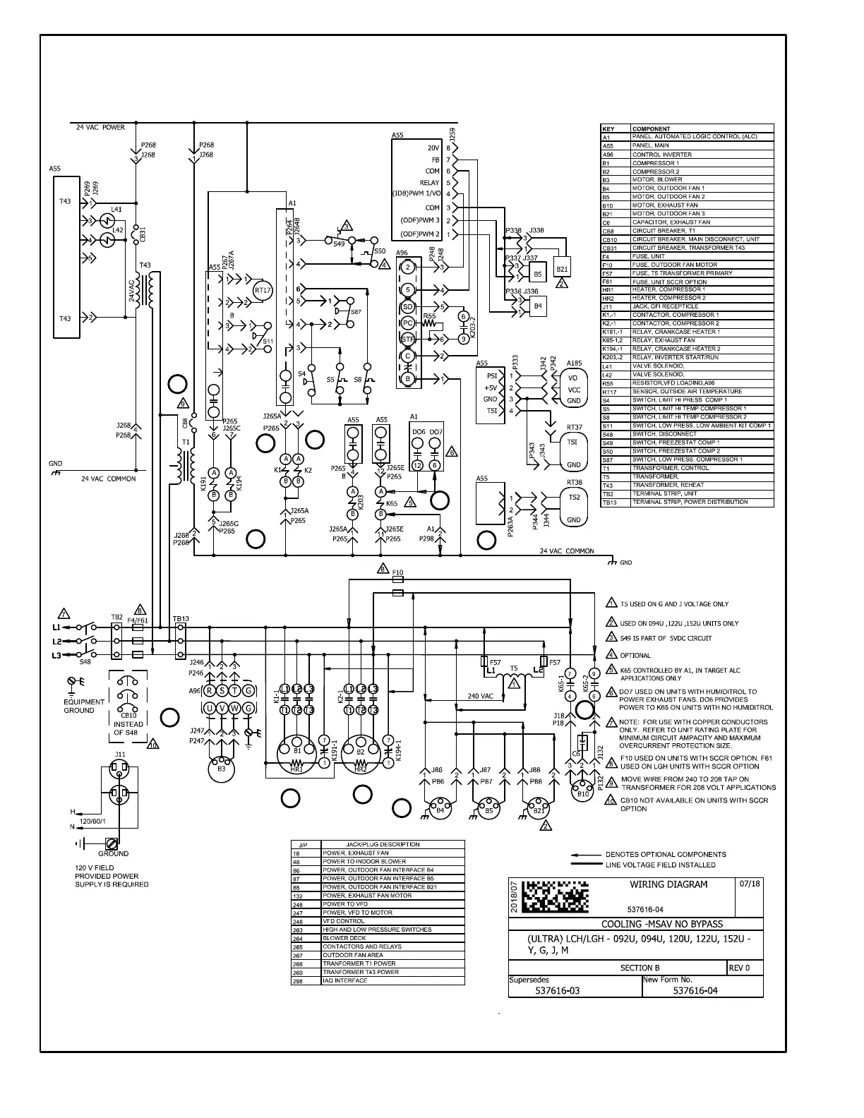
Lennox LGH094U - Wiring Diagram - Staged Supply Air, No Bypass; LGH092;152 U Staged Supply Air, No Bypass

Lennox LGH094U
92 pages
Print Icon
To Next Page IconTo Next Page
To Next Page IconTo Next Page
To Previous Page IconTo Previous Page
To Previous Page IconTo Previous Page
Loading...
Page 76
LGH092/152U STAGED SUPPLY AIR, NO BYPASS, BELT DRIVE BLOWER
1
3
4
5
6
8
9
10
11
13
14

Other manuals for Lennox LGH094U

Related product manuals