EasyManua.ls Logo

Lennox LGH120H - Page 90

Lennox LGH120H
92 pages
To Next Page IconTo Next Page
To Next Page IconTo Next Page
To Previous Page IconTo Previous Page
To Previous Page IconTo Previous Page
Loading...
Page 90
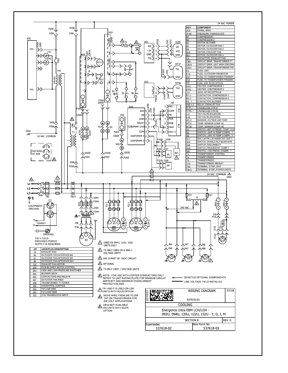
LGH/LCH092-152U STAGED SUPPLY AIR, DIRECT DRIVE BLOWER
Direct Drive EBM Blower Motor: The blower speed is deter
mined by thermostat demand and settings programmed into
the A55. When A55 receives a Y1 demand, a low speed volt
age output from A55 terminal 4 will energize B3 in low speed.
When A55 receives a Y2 demand, a high speed voltage output
from A55 terminal 4 will energize B3 in high speed. A55 output
voltage can be checked between A55 terminals 4 and 6.

Other manuals for Lennox LGH120H

Related product manuals